一、P32R1电源介绍
海尔2008年推出的P32R1等离子电视,分辨率1024*720,32寸LG模组使用的电源,与早期三星模组使用电源相比:输出电压不同,原理基本相同,此电源主要由待机STB_5V形成电路,功率因素校正电路,VS、VA电压形成电路,5V、9V、16V电压形成电路、CPU电路及保护电路等组成。
二、P32R1电源外观图:
1、电源板正面图片,如图一所示:
2、电源板反面图片,如图二所示:
三、P32R1电源原理介绍:
2、EMI滤波电路
EMI滤波器又称电磁干扰滤波器,它滤除电网输入设备的干扰和电子设备产生的噪声返回电网。从噪声特点来看,噪声干扰分为差模干扰和共模干扰两种。差模干扰是两条电源线之间的噪声;共模干扰则是两条电源线对地的噪声。因此,EMI滤波器应对差模干扰和共模干扰都有滤波作用。 P32R1机器的EMI滤波电路是由C101、F101、C105、C104、LF102组成双π型滤波网络,滤除电网或电自身产生的对称干扰信号。在共模干扰时,干扰电路在共模线圈内产生的磁通相反,对共模信号产生抑制作用。而对差模干扰并没有抑制作用。EMI滤波电路图如下:
3、待机开关电源电路
这部分电路使用的开关集成电路为IC151(NCP1271),它是安森美新一代固定频率PWM电流模式的发激振荡器。该器件集成高压启动软跳过模式,实现了较低的待机功耗。 从图一可以看出, IC151(NCP1271)第6脚(VCC)是VCC供电脚,第8脚(HV)是启动电路。当300V电压经R152,送到IC151第8脚内部高压恒流源电路向IC151第6脚外接电路C154充电。当C154充电电压逐渐升高至5.8V时内部振荡器开始工作,从IC151第5脚(DRV)输出PWM驱动脉冲,经灌流电路R154、R156、D151加到场效应管Q151,使Q151导通,300V不稳定直流电压经T201的第6、7脚绕阻,场效应Q151的漏极(D)/源极(S)及R158到地,使T201第6、7脚绕阻储存能量;当场效应Q151截止时,T201第6、7脚绕阻储存的磁能经次级绕阻感应放电,次级绕阻感应产生的脉冲经整流输出不同的直流电压。当IC151正常工作时,经过D156整流,C156滤波,Q152、R161、ZD153稳压后,再经D154隔离,C154滤波后加到IC151第6脚,提供正常的12.6V电压。当加到IC151第6脚电压>12.6V时,开关电路停止工作,起到保护作用。
因Q151场效应开关管的耐压低于1000V左右时,为了防止场效应开关管关闭,此时T201产生的自感脉冲将场效应开关管击穿,在场效应开关管的负载中设置了吸收电路。该电路由R153、C151、D152组成,此吸收电路又称为阻尼电路。 待机电源的稳压控制电路是由电压比较控制器U206(KIA431),光耦PC201及外围取样电路组成,U206(KIA431)是一个专门为稳定控制电路设计的精密基准电压控制的比较器,内部包含运算放大器、输出管及一个精密的2.5V基准电源。U206(KIA431)把取样电路的取样参考电压和本身的基准电压进行比较,输出一个控制电压。U206(KIA431)参考极(R)的设定电压为2.5V,当参考极(R)电压发生微小变化时,由内部三极管的放大作用,阴极(K)电压迅速降低,使得阳极(A)和阴极(K)之间产生较大的电流变化。
在本电路中开关变压器T201次级输出的5V电压经过R223、R222、R221分压后,在R221上形成稳定的2.5V电压。该电压加到U206(KIA431)参考电压控制极(R),在正常状态下,由于U206(KIA431)的控制极电压为2.5V,所以形成稳定的K-A极电流,给光耦PC201提供固定的工作电流。若因某种原因导致5V输出电压升高时,该电压经过分压电路分压后加到U206(KIA431)参考极(R)上的电压也随之升高,引起U206(KIA431)导通程度加大,K-A极之间导通电流迅速加大。光耦PC201第1、2脚内部二极管导通电流加大,第3、4脚内部的光电三极管内阻减小,引起IC151第2脚输出电流增大,进一步控制Q151的导通时间。开关变压器T201储能降低。最终使得T201次级输出电压降低,保持了电压稳定性。当5V输出电压下降是,其控制过程正好相反,因为IC151工作在软跳过周期工作模式,恢复关闭状态,VFB电压围绕VSKIP上下浮动,工作电压约等于1V。 由于本电源采用IC701CPU单片机控制电源的正常工作,电源正常工作时,功率因数校正电路工作,由于加到Q151上的300V不稳定直流电压变成380V—400V稳定的直流电压,使待机5V电路输出功率增加,IC151第2脚输出电流减小。 U206(KIA431)是一个有运算放大器的集成电路有极高的开环增益。若工作条件异常,容易引起自激振荡现象,故障现象表现为稳压失控。所以,C214、R220组成的防自激振荡的负反馈电路保证了稳压电路的正常工作。
4、16V电压输出电路
16V输出电路主要由Q201、Q202、Q203、Q204及外围元器件组成。开关变压器T201的第9、13脚绕阻产生的感应脉冲经D201整流,C202滤波后形成16.6V的VCC4电压。当电源模块正常工作时,CPU—IC701(10)脚输出高电平5V的MULTI_ON信号,经R705、R204、R208分压后加到Q203基极,使Q203导通,Q201、Q202、Q204稳压电路工作输出16V电压。16V输出电路图如图三:
5、STBY5V电压输出电路
当电源模块正常工作时,CPU-IC701第25脚输出5V高电平的STBY_ON信号,经R709加到U205(KIA278)第4脚,5.5V直流电压输入U205(KIA278)第1脚,经U205(KIA278)内部稳压后电路工作,从U205(KIA278)第2脚输出STBY5V电压。此部分电路图如下:
6、5V电压输出电路
当电源模块正常工作时,CPU-IC701第8脚输出低电压的M5V_ON信号,传送给Q205的基极,5.5V直流电压使Q205截止。16V输出电压经R238和R211分压后,加到U204(KIA37)第4脚,经内部稳压后输出5V电压。当CPU-IC701第8脚输出为高电平时,使Q205导通,U204第2脚无5V电压输出。此部分电路图四所示:
7、5VSC电压输出电路
当电源模块正常工作时,CPU-IC701第10脚输出高电平为5V的MULTI_ON信号,经R705限流加到U203(KIA278)的开关控制端第4脚,5.5V直流电压输入到U203第1脚,经内部稳定后由U203第2脚输出5VSC电压,此部分电路上图四所示。
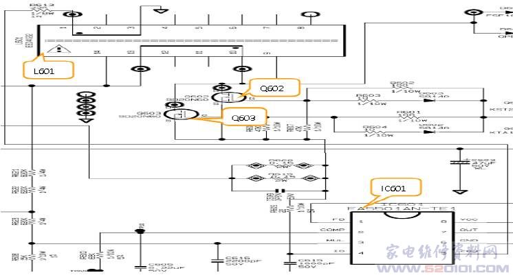
8、PFC开关电源电路
PFC开关电源电路也称为功率因数校正电路。IC601引脚功能图如下: [Page]
(1)、PFC开关电路简介:
在PWM开关电源的整流元件和滤波电路间插入一个并联型的开关电源,就组成了具有PFC功能的开关电路。一般开关电源的容性输入特性转换成阻性,使供电线路的电压波形和电流波形的相位相同,从而解决电磁兼容和电磁干扰问题。 如下图为P32R1电源模块PFC开关电源的等效电路:
主要功能是使用不经过滤波的脉动电流、电压作为供电,产生稳定的PFC电压,作为+B电压供给后级、VS开关电源等电路,L601储能电感上的(1)脚是IC601(5)脚激励的过零检测取样绕阻,当过零取样信号加到IC601的第5脚,控制开关管Q602、Q603工作在临界状态(断续导通)。
路图如下所示:
(2)并联型开关电路
本电源的Q602、Q603、L601、D605、D604、IC601组成一个并联型的开关电源,此开关电源的供电是由220V市电输入电路的整流桥D101提供的。D101整理后的电压是不经过滤波的脉动电流、电压,波形类似“馒头”形状,又称为馒头波,该电压直接作为这个并联开关电源的+B供电。 当开关管Q602、Q603导通时,+B电源经L601、Q602、Q603形成电流,此时由于L601内部的自感电势,UL方向为左正右负和+B的电势正好方向,以上电路形成的方向电流对抗L601内部电流的快速上升,这样流经L601、Q602、Q603的电流只能缓慢与逐步的上升,并以磁能的形式存储在L601内部。如下图等效电路所示:
当开关控制管Q602、Q603断开时,流经L601、Q602、Q603的电流被切断,此时,L601内部的磁能无法继续保存,则转换为自感电势UL,其方向为左负右正方向的自感电势,与+B同一方向。因此,+B电压叠加上UL电压,再经D605\C617、C618滤波后输出。由于220V市电整流后的峰值为310V。而L601产生的自感电势UL峰值为70V左右。所以,D605整流输出的电压为310+70V=380V,这就是PFC电路的标准输出电压。如果测量PFC输出电压为310V左右,则说明这个PFC的开关电源没有正常工作,也就没有UL电压产生。此时,只有脉动电流的峰值经过D605整流,C617、C618滤波后输出电压。
(3)PFC激励电路
综上介绍的并联型开关电源中,开关器件Q602、Q603必须有专门的激励电路,在P32R1机器的电源中,MOSEFT开关管Q602、Q603的激励电路是由一块主要的PFC激励集成电路IC601(FA5501)完成。FA5501AN是日本富士电机生产的PFC主用集成控制芯片,工作模式为临界模式。同时,采用升压电路方式工作,输出电路可以恒定,也可以跟随输入电源变化而变化。该芯片内部提供多种保护功能,如:开路/短路保护、欠压保护、过压保护等。 当IC701第19脚输出的PFC_ON信号为低电平,光耦PC153第1、2脚有电流经过,光耦PC153内部的光敏三极管等效电阻变小,VCC1电压经R605、PC153第3、4脚加到16V稳压二极管ZD601负端,使Q601导通,输出约14V的VCC3电压,再加到IC601(FA5501AN)第8脚后,内部振荡电路开始工作。并从IC601第7脚输出PFC激励信号,经Q605、Q604轮流导通后,经灌流电路限流电阻R601、R602和放电二极管D602、D603加到开关管Q602、Q603栅极。Q602、Q603的源极经过取样电阻R620、R619接地,电阻上的电压大小反映了流经Q602、Q603的电流大小。该电压作为Q602、Q603过流检测信号输入到IC601第4脚,即过流保护检测输入端。当出现负载电流过大时,R620、R619上的电压上升后,此电压从IC601第4脚传给IC601,并在芯片内部和阀值电压进行比较。如果高于阀值电压,芯片IC601就会停止工作,同时IC601第7脚也不再有激励信号输出。
IC601第1脚是PFC输出电压的稳压控制端,PFC电压取样电阻R614、R615、R616、R617、R611、R612分压在R611上形成2.5V左右的反馈取样电压,传送给IC601第1脚后,分别进入芯片内部的误差放大器和过压比较器。在误差放大器中,反馈电压与基准电压2.5V进行比较,产生的误差电压经放大器放大后,调整开关激励信号的导通时间,从而控制开关电源输出稳定的PFC电压。在过压比较器中,如果反馈电压超过380V,比较器就输出高电平的控制信号,控制IC601第7脚不输出PFC激励信号,此时IC601停止工作。 IC601第2脚是内部误差运算放大器的输出负载端,第2脚外接由C605、R60、C614组成的低通滤波器,起软启动的作用,改变低通滤波器的时间参数,可以改变稳压控制器的响应速度及平均度。
(4)临界模式
本PFC电路工作在临界模式,就是开关管Q602、Q603工作在断续导通模式,当IC601第3脚输入的“馒头”波形振幅为零时,开关管Q602、Q603截止;当输入的“馒头”波形振幅小时,开关管工作频率低,而当输入的“馒头”波形振幅大时,开关管工作频率高。 IC601第5脚是过零检测取样信号(ZDC)输入端,此信号用于控制开关管停止工作的取样信号,该脚接在L601的次级绕阻上。因而检测到的是电感电流,即外电源流入L601的电流。当电感电流为零时,IC601内部过零检测电路输出翻转,将RS触发器置1,第7脚输出高电平PFC脉冲,使Q602、Q603导通。此时,从D101整流后出来的脉动直流电压,即“馒头”型波形流过变压器L601的初级绕阻,并将电能在储存电感中。当电感电流增大到一定值时,Q602、Q603关闭。这也是通过RS触发器进行控制的,而当电感电流再次为零时,ICD电路控制Q602、Q603再次导通。 IC601第3脚是脉动直流电压波形(馒头波形)取样输入端,由于临界模式的PFC电路,其开关管的开关频率是随输入脉动直流电压(馒头波形)变化而变化。因此,从IC601第3脚送入一个波形的基准。如果第3脚没有波形输入,则PFC电路就无法工作。 每次开机时,在电源开关接通的瞬间,可以是交流正弦波的任意瞬间值。如果在正弦波的过零点接通,那么在电感L601电流的增长将比较缓慢,L601的自感电势也比较低。如果电源开关接通的瞬间在正弦波的峰峰值,那么开机时给电感L601所加的就是一个突变的电压。此电压再通过L601、D605形成较大的电流,即开关浪涌电流,对C618、C617充电。由于瞬间电流较大,会引起电感上产生极大的自感电势,该电势会大于所加电压的好几倍,并对后面的电容充电,极易引起电容损坏,进而引起开关管过流取样电路及保险丝损坏。
由于上述原因,在电路中设置了二极管D811,在接通电源的瞬间,电流首先通过D811对C810进行充电,从而使流过L601的电流减小,产生的自感电势也随之减小,消除了开机瞬间有可能出现的大电流。所以,该电路又被称为浪涌电流保护电路。PFC电路正常工作后,由于D611正极电压为360V,负极电压为380C,D611呈反偏截止状态,对电路没有影响。 [Page]
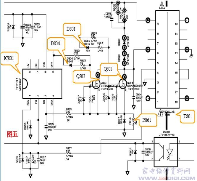
9、VS电压形成电路
(1)、电路简介
VS开关电源电路主要由振荡激励集成电路IC801(NCP1207)、单端输出的开关电路Q803、Q801、开关变压器T801及整流输出电路等部分组成。电路还设计了稳压输出过压保护等控制电路,最终产生197V的VS电压。
(2)、VS电路工作原理
当VCC3电压加到IC801第6脚时,内部电路启动后从IC801第5脚输出。PWM为高电平时,PWM脉冲信号分为两路,一路经R803限流电阻和放大二极管D801加到Q801栅极;另一路经限流电阻R812和放大二极管D804加到Q803的栅极,Q801和Q803同时导通,PFC信号经R801、T801第9、6脚绕阻、Q801和Q803的漏极和源极通过R816到地形成电流。此时T801第9、6脚产生自感电势,T801第9脚为正,第6脚为负。当PWM脉冲信号为低电平时,Q801、Q803截止,T801第9、6脚绕阻的电流被截止。此时T801第9、6脚内部的磁能无法继续保存,则转换为自感电势。其方向为9负、6正。由于第9、6脚绕阻感应电势方向,T801第13、18脚次级绕阻产生的感应电流经D851整流与C857、C856、C854、C860滤波形成190V的VS电压,D802、D803、C801、R800、R802是尖峰吸收回路。随着T801第9、6脚放电,T801的储能减小,T801第4脚减小下降到门限压时,比较触发被重置,IC801第5脚输出PWM信号,开始下一个周期。此部分电路如下图五:
(3)、稳压部分电路
16V电压经R850加到PC801第1脚,若因某种原因VS输出电压升高时,VS电压经R854、R855、R871、VR81和R857分压后,加到U851(KIA431)参考极(R)上的电压也随着升高,引起U851导通成都加大,K-A极间导通电流迅速加大。光耦PC801第1、2脚内部二极管导通电流加大,第3、4脚内部的光电三极管内阻减小,引起IC801第2脚的电流被分流到地端。当VS输出电压下降时,工作正好与之相反。
(4)、 VS电压控制部分电路
当PFC电路正常工作时,VCC3电压为14.5V:
1)、IC801第6脚是VCC3,它受电源CPU-IC701第19脚控制,当电压CPU-IC701第9脚输出低电平时,才有VCC3电压;
2)、当电视机机芯板待机电压为低电平时,该信号送到CPU-IC701第13脚,经内部处理后,从第20脚输出高电平的VS_ON(5V)电压。该电压经R725限流后加压在PC802内部的发光二极管没有电流流过。PC802内部光电三极管内阻增大,Q802、Q804导通,把IC801第2脚电压拉低,IC801工作在跳动周期模式,VS只有很低的电压输出。
3)、当电视机机芯板待机电压为高电平时,从IC701第20脚输出低电平信号,加到PC802第1脚,PC802有电流流过,内部光电三极管电阻减小。Q802、Q804基极电压降低,Q802、Q804处于截止状态,IC801正常工作。
(5)、VS电压保护电路
1)、IC801第3、4脚绕阻产生的感应信号,经R807和R810分压,C807滤波,加到IC801第1脚。该信号经延时后加到内部比较器的负端,延时后调整开关管Q801、Q803的导通时间,使Q801和Q803在谐振的零电平时导通,Q801、Q803的导通损耗降低。当IC801第1脚加入的脉冲幅度高于1.44V时,过压比较器进入保护状态,只有重新上电后才能解除保护状态。
2)、跳周期模式检测是由IC801第2脚(FB)上的电压来实现的。当FB上的电压因某种原因低于内部设计值1.2V时,电视待机时,IC801进入跳周期工作模式。此时VS输出电压低,电源工作在节能状态。当VS电压上升时,IC801第2脚电压上升至IC801内部的4.2V基准电压,IC801进入开环保护工作模式,VS电压无输出,整机进入待机模式。
3)、过流限制电路主要检测IC801第3脚输入的电流来实现的。当VS形成电路的初级电路部分过流时,流过R816电流增大,R816两端压降增大。该电压经R815加到IC801第3脚,经内部电流比较器比较后,IC801进入过流保护工作模式,VS电压无输出。
4)、当VS、VA电压过高时,VS_DET检测电压升高超过2.9V,CPU-IC701第28脚输入的电压偏离设计值时,CPU-IC701进入保护状态,使整机处于待机状态。
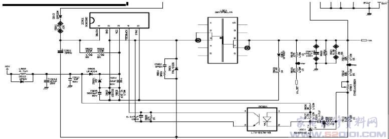
10、VA电压形成电路(串联型稳压电路)
当CPU-IC701待机电路正常工作时,供电16V电压经L902、C914滤波、D906隔离、C904滤波后,加在IC901第3脚,IC901(FSCQ0565)开始工作。VS电压经D193隔离、R906限流后,IC901内部功率开关管导通,L901第3、7脚绕阻、C907充电,自感电势方向为第3脚正、第7脚负。电感L901储能,C907充电,同时给负载供电。当IC901内部的功率开关管截止时,VS电压不再对C907充电,电感两端的电流不能突变,磁能无法保存。则自感电势方向改变为第3脚负、第7脚正。该自感电势释放感应电压,此时负载给C907提供电压。
为了减小IC901内部开关管的损耗,IC901加入了同步信号处理电路。当功率开关管截止时,L901感应的脉冲电压经D903隔离,R904、R903分压,C905滤波延时后加在IC901第5脚,经内部电路延时处理后,去控制内部功率管开通时间,使内部功率管归零电压导通,降低了功率管的开关损耗。VA电压形成电路的稳压电路由U901(K431)、PC901和IC901及外围元器件组成。当VA输出电压上升时,经R911、R912、VR901、R913分压送入U901的R参考极的电压也随之升高,引起KIA431导通程度加大,K-A极间导通电流迅速加大。光耦PC901第1、2脚内部二极管导通电流加大,第3、4脚内部的光电三极管内阻减小,引起IC901第4脚电压降低。经内部PWM控制处理后,内部功率管导通时间减少。L901的储能时间减少,VA输出电压下降。当VA输出电压下降时,稳压与上述情况相反。
11、VA电压保护电路
1)、过流保护电路在IC901内部形成。 当稳压环路出现故障时,VA输出电压升高,此时IC901第4脚没有电流向外部输出,内部恒流电路就会开始给IC901第4脚外接电容C903充电,第4脚电压就会逐渐上升。当电压升至7.5V时,过流保护电路工作,无VA电压输出。
2)、过压保护 加在IC901第5脚的同步信号的峰值电压与输出电压成正比,IC901就利用同步信号代替过压检测信号。如果同步信号超过V0VP(12V)电平,过压比较器翻转。该触发器的触发信号关闭PWM脉冲,并无VA电压输出。
3)、VA-DET过压检测去CPU-IC701电路 VA输出电压经R915、R916、R711和R706分压后,加在IC701第2脚。正常工作时,该脚电压为2.7V,当第27脚输入的电压偏离设计值时,IC701进入保护状态使电源回到待机状态。 [Page]
12、电压CPU控制电路
P32R1电视,等离子屏电源的5V、9V、VS、VA、PFC、AC、过压保护以及开、待机控制,还有VS、VA、待机泄放电压,都由CPU-IC701控制。当电源通电时,待机电路工作,VDD-5V电压经C708滤波后送到IC701第5脚供电端,同时该电压送到U701复位电路。U701输出的复位电压送到IC701第23脚,时钟振荡器X7018M晶振接IC701第21、22脚。这时IC701单片机开始工作,电源CPU控制电路如下:
13、AC DET欠压、过压检测电路
1)、交流输入电压过低保护电路 当待机电路正常工作时,经Q152、ZD153稳压后产生14.5V的VCC2电压,加到PC151第1脚。当交流输入电压经D125半波整流、C1263滤波后,经R144、R142、R123、R137、R138、R139、R140和R141分压后,分两路:一路经R124限流、C125滤波后加到U121的R参考极,电压为2.5V。当交流输入电压过低时,分压后加到U121的R参考极电压低于U121内部基准电压(2.5V),U121的K-A端没有输入电流,PC151第1、2脚电位很低。CPU接收这信号后,控制整机处于待机状态。同时,从IC701第(15)脚输出低电平的AC DET信号,控制前级,使交流输出短路断开。
2)、交流输入电压过高保护电路 当交流输入电压过高时,交流输入电流经D125整流、C126滤波后,经R144、R142、R123、R137、R138、R139、R140和R141分压升高,该高电平经R133限流、D122隔离,使ZD121稳压二极管击穿送到Q121的基极。Q121导通,使U121参考电压R发生变化,输入U121-R参考电压低于内部基准电压2.5V以下。U121的K-A没有电流,PC151第1、2脚就不发光。PC151第3、4脚内阻增大,所以加到IC701第17脚电压很低。所以CPU检测这信号后控制处于待机状态。同时IC701第15脚输出低电平的AC DET信号控制前级电路,保护电源不会在输入电压过高时损坏
3)、功率因数校正电路输出电压过高保护电路 当PFC电压过高时高于420V时,经R146、R145、R126、R127、R136和R128、R130分压后高于13V该电压经R135限流,D123隔离后使DZ122反向击穿,Q121导通,使U122的R参考极电压降低,U122的R参考电压低于2.5V基准电压。U122的K-A没有流入PC152,内部发光二极管不发光。PC152第3、4脚内阻变大。PFC-DET变成低电平IC701第18脚检测到这信号控制整机处于待机状态。
*实测数据:
1、待机集成电路IC151(NCP1271)正常工作电压:
2、PFC功率因数校正集成电路IC601正常工作电压:
3、VS电压形成电路IC801(NP1207)正常工作电压:
4、VA电压形成电路IC901(SCQ0565)正常工作电压:
5、电源CPU-IC701(MC80F030B)正常工作电压如下:
6、光耦芯片PC151、PC152、PC153正常工作电压:
7、光耦芯片PC151、PC152、PC153正常工作电压:
 
								





















