长虹UD42C6080iD液晶电视电源指示灯闪不开机的维修

2023-02-25 05:12:21  阅读 2982 次 评论 0 条
摘要:

接修一台长虹UD42C6080iD液晶电视,故障现象是灯闪不开机,遥控按键均无作用,开盖检测12V在5-12V之间跳动,PS-ON在0-4V间跳动。分析此机有主副电源,副电源输出12.8V,主电源输出12

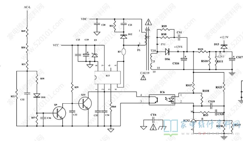
       接修一台长虹UD42C6080iD液晶电视,故障现象是灯闪不开机,遥控按键均无作用,开盖检测12V在5-12V之间跳动,PS-ON在0-4V间跳动。分析此机有主副电源,副电源输出12.8V,主电源输出12V、24V、36V,待机时副电源为主板提供12V,开机时主电源12V叠加到副电源12V上共同为主板供电。空载时副电源12V不稳定。为了区分是主、副问题,拔了PS-ON,通电副电源有时8V,有时在5-12V之间跳动,由此判定问题应该出在副电源上。网上找到此电源图简化版,如下图所示。

长虹UD42C6080iD液晶电视电源指示灯闪不开机的维修 第1张

       于是先更换12V滤波电容无果,更换光藕故障依旧,当更换431后机器居然正常了,于是装机试机一上午都是正常的,以为问题解决了。中午出去修东西就关了机,等回来再开又是涛声依旧。于是再次检查更换稳压部分的电阻均无果,维修陷入困境。既然次级没问题,转向初级,先用5线模块上机,输出依然跳动,再换4线模块输出正常了,说明副电源变压器应该是正常的。问题有可能还是出在稳压部分,那就重点检查初级,先更换18V滤波电容无效。测量光藕1、2脚0.5V跳,3、4脚2.3V跳动。仔细分析电路发现,该机有一路AC低压保护电路,R49\R50\R51和R52分压整流后使Q9导通,Q10截止,IC5第2脚受光藕控制稳定输出。测Q9 B极0.5V,C极0.1V。Q10 C极2.3V跳。因IC5印字是H1437/E2Z,查不到是什么型号,图纸上也没有标型号(后得知应该是ICE-2A0565),不知道其2脚电压应该是多少。目前只能断开AC低压保护电路试下,结果居然正常了,立刻更换Q10后长时间试机故障不再出现,再换回原来的三极管,也是正常。我估计可能是原三极管性能不稳定,为了防止出现故障,同时更换Q9和Q10并清洗焊盘。至此故障排除。(AC低压保护分压整流后是3.5V)此机正常时IC5各脚电压:1脚3.0V、2脚3.4V、3和8脚0V、4和6脚NC、5脚390V、7脚17.5V。

版权声明:本文为转载文章,版权归原作者所有,欢迎分享本文,转载请保留出处!