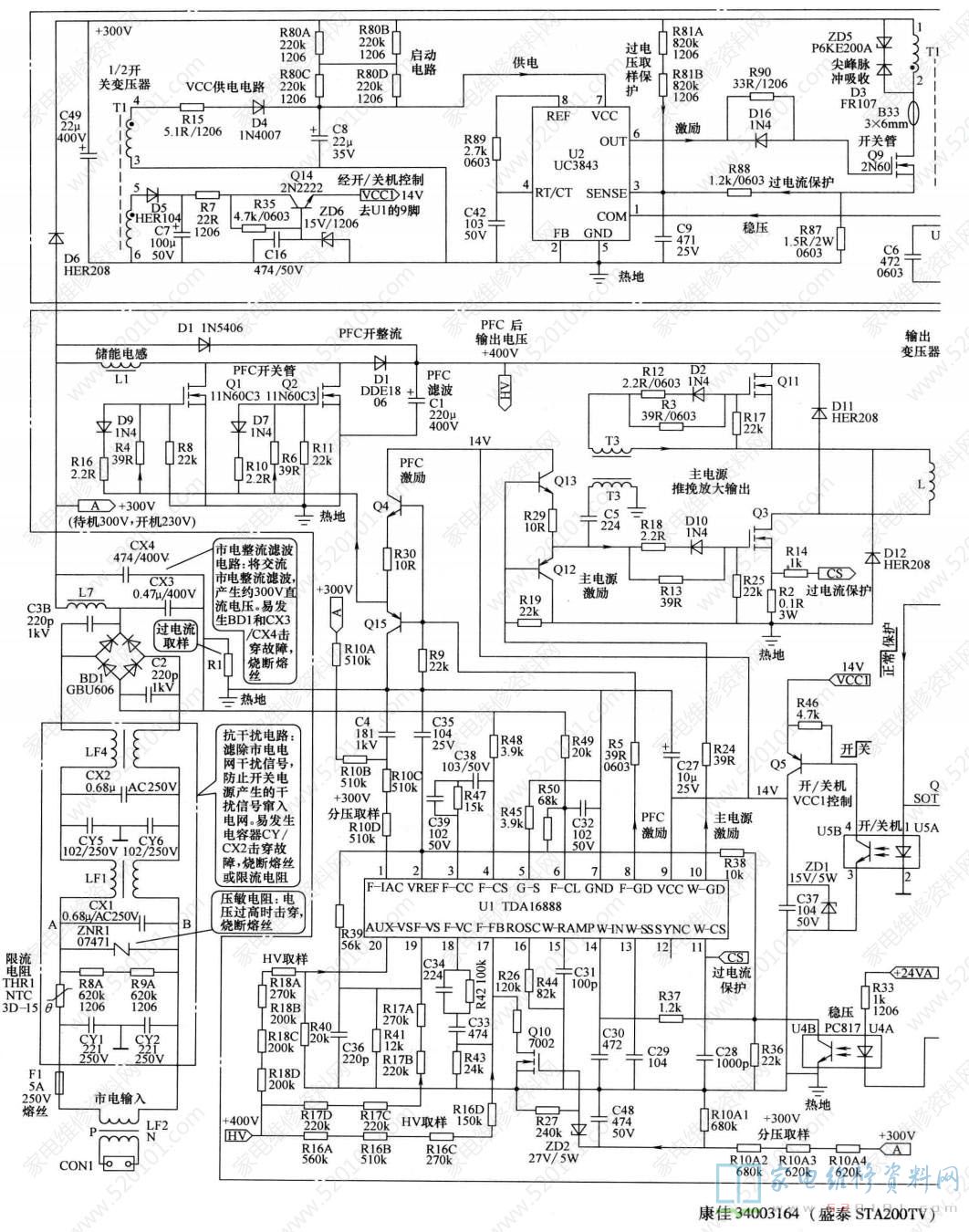
康佳液晶彩电采用的盛泰STA200TV电源板编号为34003164,集成电路采用UC3843+TDA16888组合方案。该电源板与34005243 (JSK3197-006)电源板可相互代换,应用于康佳LC-TM3719、LC-TM3211、. LC-TM3211GD、 LC-TM3211GV、 LC-TM3216、 LC-TM3218、 LC-TM3218PW、 LC-TM3228S、 LC-TM3711、LC-TM3711CD、LC-TM3718G、LC-TM3720等液晶彩电中。康佳34003164 ( 盛泰STA200TV)电源板实物图解如图1所示;电路组成框图如图2所示。
  
 
  
 
该电源板由三部分组成: 一是以驱动控制电路UC3843 (U2) 为核心组成的副开关电源,为主板上的微处理器控制系统提供+5VSB和+30VSB两组电压,同时为主开关电源驱动控制电路TDA16888(U1)提供VCC1工作电压;二是以TDA16888(U1)的1/2为核心组成的PFC电路,并将市电整流滤波后的低电压提升到+ 400V,为主电源供电;三是以TDA16888 (U1) 的1/2为核心组成的主开关电源,为负载电路提供+24V和+12V电压。
待机采用切断PFC电路和主开关电源驱动电路U1的VCC1工作电压的方式。接通市电电源后副电源首先工作,产生VCC1和+5VSB电压,其中+5VSB电压为控制系统提供电源,二次开机后开关机控制电路将VCC1电压送到U1的9脚,PFC 电路和主电源启动工作,为整机提供+24V、+12V 电压,进入开机状态。
采用UC3843 + TDA16888组合方案有多种保护方案,一是在副开关电源一次电路,围绕驱动控制电路UC3843的保护功能,设有过电压、欠电压、过电流保护电路;二是在PFC电路和主开关电源,依托驱动控制电路TDA16888的保护功能,设有过电压、欠电压、过电流保护电路;三是在主开关电源的二次侧设有以模拟晶闸管电路为核心的过电流、过电压保护电路。上述保护电路启动时,开关电源停止工作。该电源板的集成电路引脚功能和参考电压见表1、表2。
  
 
  
 
康佳34003164 (盛泰STA200TV)电源板发生三无故障时,如果指示灯不亮,故障在副开关电源,否则故障在主开关电源。
1.指示灯不亮
先查熔丝F1是否熔断,如果熔断,一是查市电输人交流抗干扰电路电容及整流滤波电路二极管、滤波电容是否发生短路故障;二是查副电源、PFC电路和主电源开关管是否击穿。如果熔丝F1未断,首先测量C832是否有300V电压,再测量UC3843的7脚有无启动电压。如果7脚电压正常,则检测6脚有无激励脉冲输出,无激励脉冲输出,UC3843 故障;有激励脉冲输出,则是开关管Q9故障。UC3843 损坏后,可进行更换,但UC3842的启动电压不得低于16V。
2. 指示灯亮
如果指示灯亮,主开关电源无电压输出,则是主开关电源发生故障。首先测量TDA16888的9脚是否有15V左右的vCC1电压,无VCC1电压,检测开关机控制电路; vCC1 电压正常,测量其8脚和10脚有无激励脉冲输出。如果8脚和10脚无激励脉冲输出,则一是检测主开关电源二次整流滤波和负载电路是否有严重短路故障;二是测量TDA16888的外部元器件是否正常;三是更换TDA16888试之。如果8脚和10脚有激励脉冲输出,则是功率输出电路MOSFET(开关管)Q1~Q3、Q11故障。
3. 自动关机
如果开机的瞬间主开关电源有电压输出,然后降到0V,则保护电路启动所致。在开机的瞬间,测量保护电路的Q8的基极电压,正常时为0V,如果变为高电平0.7V以上,则是该保护电路启动。为了确定是哪路保护检测电路引起的保护,可在保护前的瞬间测量D15、D21、D20的正极电压,哪个电压为高电平,则是该保护检测电路引起的保护。也可逐个断开D15、D21、D20,进行开机试验,如果断开哪路保护检测电路的隔离二极管后,开机不再保护,则是该电压过高引起的保护。康佳34003164 (盛泰STA200TV)电源板电路原理和维修图解如图3所示。
 
								
