一、整机,电路结构特性及电源电路组成与工作过程
(一) 整机电路结构特性
厦华 XT 机芯 25/29 英寸系列直角平面遥控彩色电视机乐厦门华侨电子企业有限公司 开发生产并推向国内市场的国际线路大屏幕彩色电视机。常见的机型有厦华 XT 一 6698T(25 英寸)、XT-7103T(28 英寸)、XT-7698T(29 英寸)。其主机芯电路分别采用日本三洋和东 芝公司最新开发的大规模集成电路:其中图像与伴音中放和中频解调电路单元采用了日本三 洋公司的中频信号处理集成块 LA7555,并使用东芝公司的伴音中频转
换集成块 TA8710S 与之共同完成多制式伴音的自动鉴频。
LA7555 系单片线性集成电路,它采用 PLL 锁相环同步检波方式处理中频信号,具有极 好的抗差拍干扰和抗噪声特性,对过调制信号也有极好的检波特性。该集成块具有中频放大 检波、伴音鉴频、音量控制和音、视频静噪功能。视频与色度信号及行场扫描小信号处理采 用东芝公司开发生产的大规模集成块 TA8759N,该集成块系 PAL/SECAM/NTSC 多制式 图像、色度、偏转处理 IC,并附带有外部 R、G、B 接口电路,内含有彩色制式识别电路、 彩色副载波识别电路和场频检测电路。它采用小型 64 脚缩短型双列直插式塑料封装。与多 制式 PIC/SIF 中放结合使用,TA8659AN 可以实现带有 R、G、B 接口的 PAL—CTV,PAL
/SECAM—CTV,PAL/NTSC—CTV 以及 PAL/SECAM/4.43MHz、NTSC/3.58MHz
多制式 CTV。
遥控系统采用日本三菱电气公司开发的 M34300N4—012SP 系统,该遥控系统由遥控编 码发射单元、选频接收放大单元、微机解码控制单元三部分组成;遥控编码调制发射单元主 要由键盘矩阵、编码调制集成块(M50560—001P)、晶体谐振器及发光二极管组成。M50560
—001P 是 20 脚双列直插式塑封 CMOS 电路,完成键盘输入解码、指令编码及调制输出,
其 8 位数据码最多可组成 256 种不同数据指令信号,8 位用户码可在一定范围内由整机生产 厂设定。接收放大单元由红外光敏器件、选频放大解调集成块 CX20106A 等组成。微机解 码控制单元是整个控制系统的中心部分,它完成对遥控指令信号和本机键盘指令的解码,并 进行逻辑运算及控制输出。本机丰富多彩的控制功能,就取决于本单元的微控制器,即主 MCU(M34300N4-012SP)和扩展 MCU(M50721-012P)。
M34300 为(42)脚双列直插式塑封单片 CMOS 四位微处理机,它集中央处理器(CPU)、
屏幕显示(OSD)字库和电可擦可编程只读存储器(EPROM)于一体,可预置 44 个节目,具有 四路 6 位脉宽调制(PWM,基本模拟量输出和一路 14 位 PWM 调谐电压输出,基本模拟量
为 64 级可变,调谐电压为 16384 级可变。通过 IC 外围二极管的设置,可以根据所需改变系 统的控制功能。
M50721 为 20 脚双列直插式塑封 4 位 CMOS 微处理机,用以支持主 MCU,扩展 5 路
PWM 模拟量(清晰度、高音、低音、色调、平衡)及 4 路画中画(PIP)开关量,尚具二路可选 开关量(OP1、OP2)输出。
(二) 厦华 XT7103 型彩电电源电路的组成及工作过程 电源电路采用新型的开关稳压电源,电源的第一次变换分别由变压器 T504 和 T503 来[Page]
完成。其中 T504 为线性变压器提供 CPU+5V 电源和继电器+12V 电源。T503 为开关变压器 提供+B(+140V)、为伴音功放提供+22V 电源,为 AV 切换提供+12V 电源。当继电器闭合时 T503 才工作。
主开关电源采用开关变压器隔离,除电网进线至开关变压器初级区域外均不带 220V/
50Hz 交流电,安全性好。机内设有过压与过流保护,可以防止由于故障而引起的输出电压 过高或负载过流而损坏负载元器件或开关电源部分元器件。该电源对电网电压变化的适应性
很强,电网电压在 90~270V 之间均能正常工作。有关电路见图 8-14 所示(以厦华 XT-7103
型机为例)。
如图,该电源系统主要由电源抗干扰、整流滤波、开关振荡与稳压调控、遥控电源及自 动保护等部分组成。具体工作过程如下:
1.电源抗干扰电路的工作过程
厦华 XT25/29 英寸系列机电源系统的交流抗干扰电路由 C501、R501、T501、C502、 T502 及 C504、C505 等元件组成,主要功能是抑制通过交流供电网进入电视机中的各种干 扰信号,同时亦防止电视机本身开关电源振荡的高次谐波进入电网对其它用电设备进行干 扰。
2.整流滤波电路的工作过程
整流滤波电路由整流二极管 VD501~VD504 及 R502 与滤波电容 C511 等组成。当接通 电源并按下电源开关时,交流 220V 电压经抗干扰电路后分两路输出:一路通过消磁热敏电
阻 R503 送入消磁线圈,在开机瞬间产生交流磁场对显像管进行消磁,另一路进入 VD501~
VD504,经全波整流后对 C511 进行充电,于是在 C511 两端形成 300V 左右的脉动直流电压。
3.开关振荡电路的工作过程
开启电源后,由整流滤波电路送来的 300V 脉动直流电压通过电阻 R509、R510 和 R506 加到开关管 V501 的基极,产生微小的基极电流,使 V501 微导通。此微小的电流流过开关 变压器 T503 的初级线圈 L1(T503 的(10)、(4)间绕组),在 L1 两端产生上正下负的感应电动 势,从而使反馈绕组 L2(开关变压器 T503 的(7)、(8)端间绕组)上产生上正下负的感应电压。 此电压通过 D510、D506~D508 及 R515 加到开关管 V501 的 B—E 结间,使 V501 迅速由 微导通进入饱和导通状态。
当 V501 进入饱和导通状态时, 集电极电流 Ic 相当于恒定直流电 U1 加至开关变压器初 级电感线圈 L1 两端时所产生的电流。Ic 线性增长,其斜率为 Ui/L1。由于 Ic 增长的速度不 变,因此在反馈绕组 L2 上产生的反馈电压也不变,则 V510 的基极电流也就不变。Ic 增长至 Ic=β×/Ib 时,V501 的工作状态由饱和区进入放大区。这样 Ic 不再增长,从而使 L1 上的 感应电动势为零,则反馈电压也为零,导致 Ib 下降,使 L1 产生上负下正的感应电压,反馈 电压极性为下负上正,这又是一个正反馈过程,很快地使 V501 由导通转入截止状态。
V501 截止时,由于 L4 上的感应电动势为上正下负,使 D518 导通产生负载电流,并使
C501 导通时贮存在开关变压器内的能量释放给负载 RL。此时,V501 截止, L1 与 C512 构成
LC 振荡回路。随着开关变压器中能量的不断下降,L1 两端的电压也不断下降。当 L1 上的 能量释放完毕时,C512 及开关变压器的分布电容开始问 L1 放电,放电电流由下至上。放电 完毕时,L1 开始向 C512 等充电,电流方向由下到上。这一电流变化使 L1 两端产生上正下 负的感应电动势,从而反馈绕组 L2 上也感应出上正下负的电压,此电压加至开关管 V501[Page]
的 B—E 结间,使 V501 导通,这个正反馈过程, 使 V501 很快由截止转入饱和状态。如此周 而复始就形成了 V501 的振荡。
需要说明的是:
(1)上述振荡过程中,V501 导通转为截止的条件是 Ic=β×Ib。但是为了减少 V501 饱和 导通时的功耗.V501 必须处于深度饱和(即 Ic<β×Ib),这样 V501 的饱和压降小,功耗也就 小。因此电路中正反馈电压较高、正反馈电流 Ib 较大, 可保证 V501 深度饱和。由于 Ib 大,
使 V501 退出饱和区所需的 Ic 也就较大,这一方面要求 V510 的允许最大集电极电流要很大, 即对管子要求高;另一方面,由于开关变压器体积有限, L1 的线性区不可能很大,L1 上流 过这样大的电流,将使 L1 饱和,从而使功耗增大。
(2)在 V501 的 Ic 上升过程中,V501 的饱和度不断下降,在接近放大区时,饱和压降明
显增大,造成 V501 的功耗增大。为此,实际振荡电路中采用外加控制脉冲,使 V501 在深 度饱和时,由导通转为截止,而不是靠 Ic 自然上升使 L1 饱和来实现的。
4.稳压调控电路的工作过程 稳压调控电路由脉宽调整及误差放大两部分电路组成。其中脉宽调整电路由 V502、
V503、D511、C516、 C521、R524、R532 等元器件组成。脉宽调整电路的作用是,通过改
变 V501 的截止时刻达到改变 V501 的导通时间。在上述的基本振荡电路中,V501 的截止是
靠 Ib=Ic/β 所保证的;在加入脉宽调整电路后, V501 的截止是靠 V502 及 V503 的导通使反 向反馈电压加至 V501 的 E-B 结来实现的。显然加入脉宽调整电路后 V501 构成的振荡电 路的频率要高于基本振荡频率。
误差放大电路由 V504、D513、RP513、R518~R520、D515、R521、C518 等元器件组
成。此电路与串联稳压电源中的误差放大电路基本相同,误差信号由 V504 集电极输出, 通
过 R502 加至 V502 基极,控制 V502 通断。 加入控制电路后,开关电源的工作过程是这样的:
(1)V501 由截止:转为导通过程 在开关调整管 V510 截止时, 一方面取样绕组 L3(开关 变压器 T503 的(1)、(2)端间绕组)产生的上正下负电压经 D515 整流后通过 R521 对 C581 充
电, 形成 21V 左右的取样电压,供 V504 进行误差放大, 另外,L3 上电压又通过 R524、C520、 V502 的 E—B 结对 C521 充电。C521 上形成右正左负的电压。另一方面反馈绕组 L2 上产生 的上负下正的电压经 D511 整流后加至 V503 的发射极, 此电压又对 C516 进行充电, 供 V501 导通使用。由于充电时间常数很小(二极管 D511 导通时内阻很小),故 C516 很快就充满了。
V503 相 V502 组成复台管。由于 V502 基极得到 C521 的充电电流,而复合管的发射极(即
V503 的发射极)及集电极(即 V503 的集电极及 V502 的发射极)加上了由 L2 的反馈电压通过
D508,D509、R508、R506、R507 及 D511 过来的电压。因此复合管导通。V503 的发射极
被钳位在地电位上,从而使负向反馈电压完全加在 V501 的 B—E 结上, 保证 V501 截止。还 是与前述的基本振荡电路一样,在 L1 上的能量释放完毕时。由于 C512 与 L1 的振荡使 V501 导通。[Page]
(2)由导通转为截止的过程 当 V501 导通时,取样绕组 L3 产生了上负下正的电压, 此 电压使 D516 导通,C721 的右端被钳位至 0.7V。由于电容两端电压不能突变,故 C521 的左 端形成的较高负电压使 V502、V503 截止。接着 V521 通过 R523、R519、V504、R520 放电,
使 C521 左端电压逐渐上升。当该点电压上升至 0.7V 时,V502 导通、由于 C516 两端保持 着在 C501 截止时充满的电压, 此电压又提供丁复合管的工作电压,故复合管 V503、V502 导通。V503 导通,C516 上的电压加至 V501 的 E-B 结上,使 V501 的 Ib 减小,从而使 V501 退出饱和区, 强烈的正反馈使 V501 由导通转截止。如此导通→截止→导通,形成了 V501 的振荡。
从以上分析可见,在加入控制电路后,开关电源中 V501 的截止是由 V503、V502 导通
来实现的,而 V503 及 V502 的导通取决于 C521 的放电速度,C521 的放电速度又取决于取 样电压,V501 的导通仍由 C512 及 L1 的振荡所形成。
当电网电压上升或负载电流减小使输出电压 Uo 上升时,取样绕组(开关变压器(1)、(2) 脚问绕组)上电压也随之上升。当 V501 截止时, 经 D515 整流后的取样电压也升高。取样电 压与丛准电压(稳压管稳定电压)相比较产生的误差电压使 V504 的 E—B 结间电压上升→ V504 的 Ic↑→C521 放电加快→V502 提前导通→V501 提前截止→Uo↓。反之亦然。
此开关电源稳压性好,稳压范围宽,当负载一定, 输入交流电压从 90~275V 变化时,
输出电压 Uo(114V)仅变化±1V;而当交流输入电压一定,负载电流从 230-650mA 变化时,
仅变化±1V,可见电路稳压性能的优良。
1.自动保护电路的工作过程 该电源的自动保护电路由过压保护、次级负载短路保护、软启动及 X-射线保护等电路
组成。具体工作过程是:
(1)过压保护过程
当取样、误差放大或脉宽调整等电路发生故障时,由于开关调整管 V501 导通时间过长, 会引起输出电压 Uo 急剧上升;另外,因负载开路也会造成输出电压 Uo 大幅度升高。Uo 升 高会使负载过压而损坏, 也会使负载过流,从而造成开关调整管 V501 及负载(特别是行输出 管)过流而损坏。为此该开关电源电路内设有过电压保护电路。
过电压保护电路由可控硅 V505、D512、D517、R525~R527、C523、C522 等元器件组
成。在输出电压 Uo 正常时,取样绕组上的电压通过 R523、R524 分压后,加至稳压管 D517 及可控硅 V505 的触发极与阴极间。由于此电压不足以使稳压管导通,故可控硅截止,保护 电路不起作用。当 Uo 高于正常值时,取样绕组上电压升高,R523 两端电压也随之升高。
Uo 为 175V 时, R523 两端电压大于稳定电压 6.2V,D517 导通,可控硅得到触发电流而导通。 由于 C523 在可控硅导通前已被充电到 6.17V(V505 阳极电压),其极性是左负右正,因此, 一
旦 V505 导通,C523 右端电位就被钳位于零伏,使 C523 左端电位剧降至-6.17V, 此负电压 加至 V501 的基极,使 V501 截止。另一方面,正反馈绕使 V501 导通的电压被 D510、R508、 R526、C523、C505 及 R515 短路,停止振荡。可控硅 V505 通过 R509 供电,维持导通状态。 由于可控硅阳极与 R509 下端连接,故 V505 导通使 R509 下端被钳位于零伏,从而使 V501 偏置被短路,启动电路 R509、R510 无法使 V50l 导通。直到故障排除后,V505 才停止工作,[Page]
开关管 V501 才恢复振荡。
(2)负载短路保护过程
若负载短路,开关调整管 V501 导通时间及电流都增大,很容易因过流而损坏。为此机 内设置了负载短路保护电路, 由 D510 等元件组成。
D510 的作则是给正反馈电路产生一个 0.7V 直流压降, 从而提高了 V501 导通的门限电 压。当负载短路时,反馈绕组上的反馈电压急剧下降, 此电压不足以使 D510 及 V501 的 B
—E 结导通,故 V501 停止振荡, 起到了保护作用。
(3)软起动过程
在电源刚接通时, 由于控制电路中的取样电容 C518 上无电荷积累,两端电压为零,故 控制电路还不能正常工作,V504 截止,脉宽控制电容 C521 无放电通路, 使 V502 无法截止, 施加给振荡电路的控制脉冲无法形成,振荡电路处于自由振荡状态, 造成 V501 负荷过大。 又因为负载端的电容 C515 及取样电容 C518 容量较大,电荷积累需要一定的时间。因此, 电 源在启动时,V501 上会产生很大的电流技功耗,容易损坏。为此, 电路中设置了软起动电 路。软起动电路的作用是,减小电源启动时 V501 的电流和功耗。软起动电路由 D514、R522
及 C520 组成。在电源起动时, 一方面直流电压通过 R511、R512 及 R522 向 C520 及 C518 充电;另一方面, 在 V501 导通时, D514 及 R522 给 C521 形成一个放电通路,控制 V502 的 导通,这样来减小电源启动时 V501 的电流与功耗。
(4)X 射线保护过程
在该系列彩色电视机中, 其 X 射线保护电路是以 V304 为核心, 以 TA8659AN 为被控单 元,起控点是 TA8659AN 的(52)脚电平, 电平为 1.0V, 采样点是行输出变压器第(9)脚(灯丝电 源),脉冲经整流后形成在 C320 两端的电压及束电流控制端 VD305 负端。保护过程是:C320 上的电压一路经 R319、R316、VD304 给 V304 基极提供参考电平;C320 上的电压另一路经 VD315、VD316 直流偏移后,由 R318、R317 分压给 V304 射极作为监控电压, 当该电平于 参考电平的差大于 0.6V 时,V304 导通, V304 的 C 极电平大于 1V,于是 X 射线保护电路起 控。束电流保护的原理是:当束电流大于 1.6mA 时, VD305 负端电平低于 0V,经 VD305,
后 VD304 基极电平下降,当 V304 的 E—B 结压差大于 0.6V 时导通,引起 X 射线保护电路 动作。
6.遥控电源电路的工作过程
该系列彩色电视机的遥控电源电路采用常规的变压器降压式串联调整型稳压电路, 主 要功能是提供微处器正常工作所需的+5V 电源和继电器工作时所需的+12V 电源,由工频变 压器 T504,整流二极管 VD522~VD525,稳压管 VD526、VD527,稳压调整管 V504、V510 及三端稳压管 N801(μPC78M05H)等组成,有关电路见图 8-14 所示,具体工作过程是:电 源接通时,由抗干扰电路送来的 220V 交流电压经 T504 变压器降压,在其次级产生约 15V(有 效值)的交流电。该交流电压经 VD522~VD525 构成的桥式整流器整流后,在滤波电容 C532(1000μF/63V)上形成 16V 直流电压。16V 直流电压经 VD526、VD387 及 V509、V510 的稳压调整后, 产生 12V 稳定的直流电压给继电器 K551 供电。同时,12V 直流电压又经三[Page]
端稳压器 N501(μPC78M05H) 的稳 压调控 后 ,产生 +5V 直流稳 定电压 给 微处理器
N801(M34300V4-012SP)供电。
(三) 飞跃 7403 型彩电电源电路组成及工作过程
飞跃 7403 型 29 英寸彩包电视机是上海无线十八厂最近投放市场的新型遥控彩色电视 机。其电源电路的结构较为复杂,采用了两块新型集成电路,有关电路见图 8-15 所示。
如图,这是并联型脉宽调制式稳压电源,起振后采用它激方式,本身完全可以独立工作,
可以断开各路负载后单独检修。Q802 为电源开关管,IC801(TEA2261)是激励集成电路,Q801 为稳压放大管,VR801 为输出功率调整,T802 为外同步耦合器,IC802(TEA5170)为脉冲整 形放大集成块,VR851 为输出电压调整,在正常情况下,只要合上总电源开关 SW801,无 论二次电源是否开启,开关电源就应当工作,+B(120V)、24V、5V 三路电压均应正常建立。
12V 支路还通过 RL802 继电器用于启动消磁回路,这样可大大减少电源开关和电源保险丝 F801 承受的开机冲击电流,有效地延长电源开关的使用寿命。现从维修角度出发,将其工 作过程简要介绍如下:
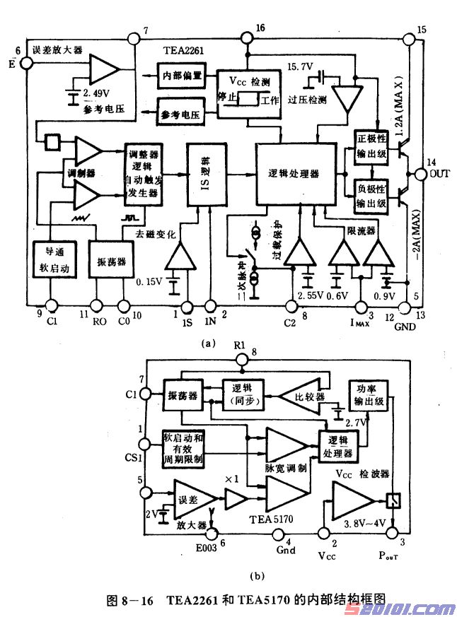
1. TEA2261 和 TEA5170 的结构功能
在该机芯的电源电路中采用了两块新型集成电路,一个是 IC801(TEA2261),另一个是 IC802(TEA5170),它们的内部结构如图 8-16 所示。下面简要介绍它们的主要性能和参数, 作为分析电路基础。
如图 8-16(a)所示,TEA2261 的(16)脚为 Vcc 电压端,其内部设有电压检测装置,使之 在供电电压小于 7.4V 时停止工作,只有供电电压大于 10.3V 时才开始工作;此外还有过压 检测电路,一旦供电电压超过 15.7V 便启动保护电路,切断激励脉冲,停止信号输出。(15) 脚为集成电路输出级的独立供电端。(14)脚为激励脉冲输出端,根据不同的接法(选择地或 V+端为参考点)可输出正极性激励脉冲或负极性激励脉冲。(13)、(12)和(5)、(4)各脚均为接 地端。(3)脚为限流输入端,主要是检测激励脉冲的大小, 若此脚电压大于 0.6V 则停止工作, 大于 0.9V, 则执行保护。正常时应在 0.6V 以下。(8)脚为二次脉冲检测和过载保护检测用的 外接定时电容端。(2)脚为同步脉冲输入端,以外来脉冲作为基准, 确定激励脉冲的起始点。
(1)脚是阻止磁饱和检测端, 为的是防止开关变压器磁芯进入磁饱和区,它从取样绕组获得真 实工作脉冲,经过放大和阻止磁饱和逻辑差别电路后送给逻辑处理器分析和处理。(10)脚为 振荡器定时电容外接端。(11)脚为振荡器定时电阻外接端。两者构成 RC 定时参数。(9)脚为 软启动定时电容外接端,根据设计为最大导通脉宽的 60%,由它来自动触发振荡器,使集 成电路产生一个脉宽稍窄并逐渐加宽的启动脉冲,逐渐启动开关管工作。集成电路外接定时 元件 R0、C0、C1、C2 等应选用优质元件, 绝不能马虎。(6)脚为误差电压检测端,误差电 压是由取样绕组整流滤波后的直流电压,再经电阻分压取得,与其内部的 2.49V 参考电压比 较,经放大和两级反相器后为调制器提供逻辑信息。改变此脚的电压便可改变次级的输出电 压和功率,因此(6)脚上的可调电阻进行电源输出电压“粗调”,改变(2)脚脉冲的可调电阻为[Page]
电源输出电压的“细调”。(7)脚也是一个误差电压输入端,它与(6)脚相比少了一个反相器且 没有基准电压可比较,因而对取样信号的要求较低,不过外接的 RC 参数元件仍要严格把握。 如图 8-16(b),TEA5170 的功能主要是接收行输出变压器的显像管灯丝电压绕组的脉 冲,经过整形和放大,为开关电源提供同步基准信号,使电源的输出符合负载变化的需要。 它也是数字电路,有自己的振荡器作为时钟。(1)脚为软启动和有效周期限制用的定时电容 外接端, (2)脚为 Vcc 电源端。(2)脚内部有一个 Vcc 电压检测器。当 Vcc 小于 3.8V 时电路不 工作,切断脉冲输出;当 Vcc 大于 4V 时开始工作;当 Vcc 大于 8V 时,输出脉冲取决于 Vcc 电压,导通脉宽达到最大值。(3)脚为激励脉冲输出端。(4)脚为接地端。(5)脚为误差电 压输入端,要求输入直流取样电压,与内部的 2V 基准作比较,放大后送给脉宽调制器和逻 辑处理器,再与时钟脉冲比较后,最终由逻辑处理器送往功率输出级。(6)脚为误差输出端, 经外接的 RC 时间常数元件送至(5)脚误差输入端,使得误差检测更为精确。(7)脚为时钟振 荡器定时电容外接端。(8)脚为时钟振荡器定时电阻的外接端,并且兼作同步脉冲引入端。 由此不难看出,(3)脚的输出脉冲的直流分量决定于(5)脚直流电压,峰值幅度由(2)脚电压确 定,脉冲启始时间由(8)脚外来脉冲决定,软启动斜率由(1)脚外接电容参数控制。掌握了这
些关键环节,分析具体电路就比较容易了。
2.电路工作过程
如图 8-15,220V 市电经总保险 F801、总电源开关 SW801 以及 C801、L801、C802、 L802 电网退耦,通过限流电阻 R801 后,送入桥式整流电路(D801~D804,C803~C806 退 耦),再经 C807 和 C808 的滤波后建立起约 300V 的直流脉冲电压,送至开关变压器 T801 的(1)、(3)绕组.为开关管 Q802 集电极提供工作电压。另一路市电交流电压经 R804 限流降 压,再经 TH803 负温度系数热敏电阻(正常温度下阻值约 4.6~5kΩ,加温后可降至 2.3~2kΩ) 限流降压,通过 D808 整流、C811 滤波,将 12V 的直流电压分为两路:一路经 R806 隔离.由 C823、C809 二次退耦,C826 再次滤波后为 IC801 提供稳定工作电压;另一路经 R805、R834 隔离为 IC801 输出级提供工作电压。ZD801 和 ZD802 都是 12V 稳压二极管,起峰值电压箝 位作用,以保护集成电路不被过压损害。IC801(11)脚和(10)脚外接 RC 时间常数元件,为振 荡器提供定时基准脉冲,产生约 15.6kHz 的振荡频率;(9)脚接软启动定时电容 C814, 使得 在(14)脚输出一个逐渐增大的激励脉冲,该脉冲经 D817、D819、D821 后送给开关管 Q802 基极, 使开关管 Q802 工作于开关状态, 并使开关变压器 T801 的(9)、(8)绕组上建立起取样 脉冲;随着软启动工作的深入,开关管工作加强,在 T801 的(9)、(8)绕组上的取样脉冲也就 不断增长。此脉冲经 R829 限流、D810 整流、C811 滤波, 在 C811 上建立起直流电压。这个 电压超过 12V 后,D808 截止, IC801 供电完全改由 D810 支路提供。
开关变压器 T801(8)、(9)绕组提供的取样脉冲还经 R808、D811、C812 建立起一个正比[Page]
于[(1)、(3)绕组]开关电源的直流电压,由 R816、R818、VR801 串联分压后给 IC801 的(6) 脚提供误差电压,经 IC801 内部处理后由(14)脚输出相应激励脉冲, 以使开关电源输出电压 稳定。调整 VR801,便可改变其分压值,也就能调整其电源输出电压;不过此时的电压值是 等待状态(STAND—BY)时的输出电压值,也就是轻负载或几乎无负载状态下的输出电压值。 IC801 的(6)脚的误差电压经 R820 送至 Q801 基极, 经 Q801 放大后再经 R821 接到 IC801 的
(11)脚, 用来调整 IC801 时钟振荡器的外接定时电阻值,以改变其振荡频率,从而以频率调 制的方式进行稳压.使等待状态工作更适合负载的需要。开关变压器 T801(9)脚的信号经 R809 送至 IC801 的(1)脚,以检测脉冲波形,防止开关变压器磁芯工作状态进入磁饱和区。
L803、T833 限制浪涌电流, 消除脉冲毛刺。D817、D819、D820、D821 进行电平移位,
又使 T801(6)、(7)绕组的感应电压经整流滤波(D812、D813、C813)后,经 R811 建立磁饱和 取样回路,用以抵消一部分激励脉冲信号。R812 并接在开关管 Q802 的基极与发射极之间, 起阻尼作用, 改善激励脉冲波形,使开关管工作更为稳定。R817、C820 为 IC801 的(7)脚提
供另一路误差电压,以便加快其动作速度(提高调整灵敏度)。限流电阻 R813 为开关管提供 微弱的电流负反馈,还作为过流保护取样电阻,其取样电压经 R825、R813 分压后送至 IC801 的(3)脚,由内部的限流检测器确定门限,以防止过荷发生。其中 R826 的地线是大底盘地线, 不同于电源热底盘地线,由它将两个不同地单端沟通。R826、R825 和 R802、R803 一起用 来泄放静电。C874 和 V822 为逆程电阻。D822 为阻尼二极管。C819、L804、R822、D818、 C869、C875 构成开关管功耗降低电路。
该电源电路的输出有 4 路:120V 支路电压最高, 稳压取样就取自此支路。首先由 VR851、
R852、R853 串联构成分压电路,为 IC802 的(5)脚提供误差取样。另一路是行输出变压器灯 丝电压绕组提供的脉冲经插座 P852 的(7)脚沿 R859、C859、D858 送出正极性触发脉冲,让 开关电源严格按行频工作。但是有一点必须清楚,该控制支路在等待状态时是不工作的,它 受机内微处理器的控制。只有在微处理器送来开机指令(由 P853(4)脚),使 Q851、Q852 导 通.让+12V 电源经 R869 送至 IC802 的(2)脚后,控制支路才能工作。IC802(2)脚外接 C863 滤波电容和 ZD851 箝位保护二极管。其(1)脚外接的 C862 用于软启动斜率控制。这个软启 动不同于 IC801 的软启动,IC801 的软启动是开关电源刚开始:工作时软启动和负载变化时 的跟随软启动,IC802 的软启动是在 12V 电压建立后从等待状态向工作状态过渡时的软启 动。IC802(3)脚输出的脉冲信号经 R855 限流后送至 T802, 再由 T802 耦合给热底盘电路。 T802 在热底盘电路与输出支路之间起直流隔离作用。激励脉冲经 R815 限流、ZD803 电平 箝位,再通过 R831 送给 IC8O1 的(2)脚,经 IC8O1 内部逻辑识别和处理,在(14)脚输出相应 的激励脉冲,控制开关管 Q802 工作。为了精确调整输出电压,IC802 的(6)脚还输出一个经 放大处理的误差信号, 经 R854、C861 后再送给 IC802 的(5)脚,以提高工作的灵敏度和控制 量。只要 120V 电压输出正常,其它各路输出电压(因为按此例计算低电压变化量更小)会更 准确。[Page]
另外有必要指出:IC801 的启动电压和正常工作电压是 10.3V 至 15.7V, 可维持工作的
电压是 7.4V 至 15.7V,如果开关电源由于某种原因使 IC801 的 Vcc 电压高于 15.7V,它将产 生过压保护;同样,若 Vcc 电压低于 7.4V,它将产生欠压保护。假使 Vcc 电压低于 10.3V 时。电源将不能启动,如果 Vcc 电压异常情况连续出现过三次,IC801 将完全停止工作,除 非切断电源再重新开始, 否则不会工作。IC801 和 IC802 正常工作电压都为 12V 左右,其工 作情况可以单独接直流电源测试,这是它们的突出特点。用这种办法可以鉴定集成电路的好 坏,为检修开关电源提供方便。该开关电源是一种宽式稳压电源,可在市电 90V 至 270V 范 围内正常工作。在电网电压变低时,IC801 的 Vcc 电压会因 TH803 热敏电阻值变小而得到 一定补偿。当没有 TH803 时,用普通 3kΩ/3W 电阻代替也能正常工作, 只不过对电网电压 适应范围变窄了些, 对正常市电下工作毫无影响。
二、典型故障的检修流程
这里以厦华 XT 机芯 25/29 英寸系列彩色电视机为例介绍其电源的检修流程。
厦华 XT 机芯 25/29 英寸系列彩色电视机电源电路的的常见故障表现为,通电后整机 呈“三无”状态,在具体检修时。可通过观察主机面板上的指示灯来确诊故障范围:若面板 上的红灯和绿灯均不亮,则说明遥控电路无+5V 工作电源, 对此应重点检查其遥控电源电路, 故障元件有:CPU、电源变压器 T504、F501、R503 等;若面板上的红灯亮, 说明遥控电路 已有+5V 电压,而其主板无+12V 行振荡电压,或者行扫描电路和自动保护电路有问题, 对 此应重点检查其电源。可先拔掉 X301 插座, 在电源启动的很短的时间内测电源的+B 是否为
130V 左右,如果+B 很高, 则是电源板出故障;如果+B 正常,则进一步检查行输出电路, 故障元件有:Z202 行振荡晶振(503kHz)失效、C244 失效或 V302 外围电路有问题;若面板 上的绿灯亮, 说明遥控电路的+5V 电压正常,同时微处理器处于正常工作状态, 对此应重点 检查其主电源电路。以上具体检修流程见图 8—17 所示。
实例 1 飞跃 FY7403 型机通电后无任何反应
故障表现:一台飞跃 FY7403 型 29 英寸彩色电视机,据用户讲:该机使用时间不长, 电源开关管就烧坏了,请人修理时,换上一只 BU508A 后,有了图像和伴音,但收看不到 1 小时电源又坏了,如此反复换了几只管子均被烧坏:后来在修理时,发现 TH803 热敏电阻 又损坏,改用彩电消磁电阻代替,结果主电源开启不了,还引起 ZD80l 击穿。
故障分析及检修:首先,检查 IC801 周围元件,均无异常。在未装开关管的情况下,
测 IC801 的 Vcc 电压和 V+电压,均很低,约 0.6V; R804 冒烟,原因是误用彩电消磁电阻代
替 TH803。换上原型 TH803,Vcc 和 V+电压仍很低,无激励脉冲输出。为了鉴定 IC801 好 坏,单独用 12V 直流电源给 IC801 供电,测得 IC801 的(14)脚有 7V 激励脉冲输出。可是, 当接入开关管工作时,开关电源仍无电压输出,几秒后开关管击穿。检查开关管 Q802 周围 的逆程电容、阻尼二极管、功耗电路各元件均正常,怀疑 IC801 有问题。单独用 12V 直流 电源供电,测得无开关管接入时的 IC801 工作电源为 650mA,远远大于正常工作电源(数十 毫安),而且调节 VR801 时,(14)脚输出信号没有任何变化(频率、脉宽、幅值均无改变)。 由此初步判断 IC801 损坏。于是拆下此 IC,与一正常的新块比较,其电阻值相差很大(正常 值见表 8—4 所列),从而更进一步确定原集成块确是损坏了。表 8—4 中正向电阻表示黑表 笔接地((4)、(5)、(12)、(13)各端),用红表笔测各脚电阻的情况,反向电阻表示红表笔接地, 用黑表笔测各脚电阻的情况。换新块后,工作电流很小,IC801 的(14)脚输出信号较小。再用 BU508A 代换开关管 Q802,机器工作正常。[Page]
实例 2 厦华 XT 一 7103T 型机行幅缩小后自动停机
故障表现:一台厦华 XT 一 7103T 型 29 英寸彩色电视机,开机几分钟,行幅突然缩小,
“吱”一声便自动停机,停机后,绿、红两电源指示灯都亮。 故障分析及检修:从故障现象分析,判断为该机自动保护停机。从前面的电路解析中可
知,该机在行扫描电路块 TA8659A 中设有 X 射线保护电路。TA8659AN(52)脚为 X 射线保 护输入端,正常值为 0.3V,变化范围为 0~1.3V。当(52)脚电压超过 1.3V 时,TA8759A 内部控制电路会自动关闭行振荡电路,引起自动保护关机。在故障发生之前用万用表监测 TA8659AN 的(52)脚电压,发现自动保护电路动作之前为 0.5V(偏高),等自动保护电路动作 时,(52)脚电压迅速上升到 1.3V。X 射线保护实为高压过压保护。该保护电路的取样电压取 自行输出变压器灯丝绕组,经 VD307 整流后得到(也是工作电压)典型值为 20V 电压,一路 经稳压二极管 VD316→R318→(2.7kΩ)→稳压二极管 VD315→R317(6.2kΩ)→地,R317 上端 分得的电压供 V304 的 E 极:另一路经 R319(24kΩ,实际电路中为 100kΩ)→稳压二极管 VD304
→R316(6.8kΩ)→地;VD304 负端分得电压供 V304 的 B 极。V304 的 C 极经 R312(47kΩ)接地,
R312 上端电压送到 TA8659AN(52)脚作为控制电压。 在自动保护电路动作之前至自动关机时为止,测得 VD307 负端电压一直为 20V 不变,
并没有增加,屏幕亮度也没有加大。怀疑是自动保护电压本身故障引起自动关机。断开 R243, 使(52)脚与保护电路分离,检查保护电路各元件的压降在 V304 的 C 极电压升高前后的变 化,查出 VD315 的压降由 7V 变为 2V 左右,其它元件的压降基本正常。更换 VD315,故 障排除。
厦华和飞跃25/29英寸系列彩电原理和维修
2017-05-16 19:31:51
阅读 750 次
评论 0 条
版权声明:本文为转载文章,版权归原作者所有,欢迎分享本文,转载请保留出处!