国产 TA 二片机芯是指采用日本东芝公司开发生产的 TA7680AP 和 TA7698AP,二片新 型大规模集成电路来担任整机的小信号处理任务的 21 英寸平面直角遥控彩色电视机机芯。 其中 TA7680AP 有 24 只引出脚,为双列直插塑封结构,它与外围元器件共同构成了图像中 频和伴音小信号电路;TA7698AP 有 42 只引出脚,为双列直插塑封结构。它与外围元器件 一起构成了色度解码、亮度和行、场扫描等小信号电路。采用 TA 二片机芯的平面直角遥控 彩色电视机占据国产 21 英寸系列的“半壁河山”。
该机芯的遥控系统有三菱、东芝和飞利浦三大类型。其中采用三菱系统的典型机型有金
星 C542,飞跃 54C2T21-1、飞跃 54C2T-2,凯歌 4C5401-1,菊花 FS531A、2S53B,上
海 2754-5A,北京 8343、8316-2,福日 HFC-2122、HFC-2125,三元 54STC-3,黄河
HC54FS-I,海燕 C554F-3R,莺歌 C53-2RC,康佳 KK-T953P,乐华 TC541-2PD,天
鹅 CS54S-1,长风 CFC54-3FR1、CTC54-7FR,长虹 DKJ5382,乐华 TC541-2PD/IA(R), 西湖 54CD6,飞鹿 54C-2、飞鹿 54C2,赣新 KG-5401,山茶 SC-C54ET,韶峰 SFC54
-1,赛格 5410PDH 及南声 EJ-5401,沈阳 SDCT54-2 等;采用东芝 CTS-130 系统的典 型机型有:三健 NC-T953FSI, 长城 C532, 虹美 C5482、C5459,红岩 SC-5T1,长虹 2166, 康佳 KK-953TFSI、KK-T95PI、T953P、KK-7920D、KK-T9202,菊花 FS532A,星海
53CJ2T,快乐 HC 一 2104R,华日 C54J 一 2,南宝 NCFS54-AR 及山茶 SCC54A,飞燕 DUC54
-C1, 东宝 C-541DR, 金鹊 53EC2T 等;采用飞浦利 CTV-320S 遥控系统的有:如意 SGC
-5303C,SGC-5403C 及莺歌 C53-3RC 等,采用松下 MN1482JTB 遥控系统典型机型有: 胜美 7696 及上海 E656-2A 等。
该机芯主开关电源电路有采用分立元件组成的开关稳压电源,也有采用电源厚膜块组成
的开关稳压电源,各机型的实际电源电路差别较大。鉴于这一实际情况,本节拟重点介绍其 主开关电源电路的结构特点及检修技法,为方便读者查阅又节约篇幅避免重复,在具体解析 电路时, 将电源电路的结构特点相同者进行归类合并。对于其遥控电源及开/关电源电路的 结构特点,请看本章第一节(三菱遥控系统)、第二节(松下和东芝遥控系统)及第四节(飞利浦 遥控系统)。
一、北京 8316、华日 C54J 一 2、南声 E5401、菊花 FS541A、飞鹿 54C2 等系列彩
电主开关电源电路解析及故障检修
(一) 电源电路结构特性及电源电路组成与工作过程
北京 8316-2、华日 C54-2、南声 E54J-2,菊花 FS541A 及飞鹿 54C2、54C 等 21 英寸 平面直角遥控彩色电视机的主开关电源电路完全相同, 采用 HM8951A/B 或 HM8952A/B
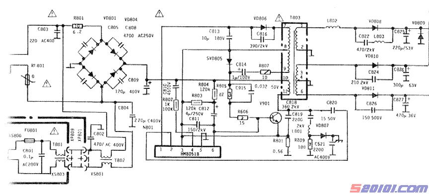
系列厚膜块为元件。具体表现电路见图 7 - 16 所示 ( 以北京 8316 型为 例 ) 。
图 7-16 北京 8316 系列彩电的主开关电源电路
如图, 它采 用自激 式并 联型开 关稳 压电源 ,整 个电路 由电 源厚膜块 HM8951A /
B(HM8952A/B)及开关变压器等组成,不需行频同步,能独立工作。其具体工作过程如下:[Page]
1.开关振荡过程
当接通电源并按下电源开关 S801 后, 220V 交流电压经 VD801~VD804 桥式整流、C809 滤波得到约 300V 的直流电压。一路经开关变压器 T803 的(10)~(11)绕组加到开关管 V801 的集电极;另一路经 R804、C812 加至 V801 的基极, 在开机瞬间给开关管 V801 提供基极启 动电压,于是开关管获得启动电压而导通, 集电极有电流通过,T803 的(10)~(12)绕组产生
(10)正(12)负的感应电压耦台给次级,次级的(8)~(9)绕组又把(9)正(8)负的感应电压经 R807、 C814、R805、C815、R806 正反馈到开关管 V801 的基极,使开关管基极电流增大,集电极 电流进一步增大,这时 T803 各绕组感应电压进一步加强,正反馈到开关管基极的感应电压 进一步加强。这样,由于正反馈的作用,开关管 V801 很快进入饱和导通。开关管一旦饱和 导通, 基极电流失去对集电极电流的控制能力。开关管集电极电流保持最大不变。此时,T803 各绕组的感应电压下降,正反馈到开关管基极的电压下降,C814 经 R807、T803 的绕组(9)~
(8)、VD805 形成回路放电,使开关管基极电压更下降,脱离饱和状态进入放大状态。这时, 开关管集电极电流瞬间大大减少、T803 各绕组得到很强的反向感应电压。T803 的绕组(8)~
(9)的感应电压极性为(8)正(9)负,这一反向感应电压使开关管反偏截止, 同时 C814 充电。其 充电途径为:T803 的绕组(8)的正电压经 VD805 对 C814 充电。开关管截止后,T803 各绕组 的感应电压消失,C814 充得的电能又以 R805、R806、开关管 V801 的发射结、T803 的绕 组(8)~(9)、R807 形成的回路放电, 由于 C814 的放电回路经过开关管 V801 的发射结,使开 关管获得偏流重新导通,并重复上述现象。这样,周而复始地形成自激振荡, T803 次级得到 脉冲电压经整流滤波后送给各负载。
2.稳压控制过程
该电源电路的稳压控制采用的是脉频控制,根据取样电压的变化控制开关管的开关频率 达到稳压的目的。其控制电路由 HM8951B 的内部电路厚膜块担任,其控制过程如下:
当输出电压升高时,T803 的(7)~(8)绕组的感应电压升高,经 VD806 整流、C813 滤波 提供给 HM8951B 的(3)、(4)脚的取样电压升高, HM8951B 内取样比较电路取出误差电压经 放大后加到控制管的基极,使开关管的开关频率下降,输出电压下降,达到稳压的目的。
当输出电压下降时, 控制过程与以上相反。
3. 自动保护电路的工作过程 该电源电路中设有过流和过压两种保护功能,它们的具体保护过程是:
(1)过流保护过程
过流保护电路由 R808 及 HM8951B 的(3)、(5)脚内部的过流保护电路组成。当负载电流 增大时,开关管 V901 的电流增大,R808 上的压降增大。当 R808 上的电压超过 0.7V 时, HM8951B 内保护电路动作, 使开关管基极对地短路,电源停止输出, 起到过流保护作用。
(2)过压保护过程
过压保护由稳压 VD809 担任。当输出的 118V 电压过高时(如负载不工作),VD809 击穿 短路,T803 次级短路,电源停止工作,起到过压保护作用。
(二) 典型故障的检修流程及贵重易损件的修理与替代
1.检修流程
北京 8316、华日 C54J-2、南声 E5401、菊花 FS532A 及飞鹿 54C2 与 54C 等 21 英寸 遥控彩色电视机电源电路的故障,主要有整机无光栅、无图像、无伴音。具体故障特点及检 修技法如下:[Page]
(1)保险管 FU801 熔断
对此,需采用静态电阻法, 首先检查开关管 V901 集电极与发射极是否击穿。若良好, 说明故障在整流滤波电路, 应检查 C801~C809、VD801~VD804、消磁电阻。一般故障是 上述元件有击穿或消磁电阻损坏。如果开关管已击穿,可能是开关管质量不好或过流损坏。 更换后如输出电压低,一般是负载有过流现象。如果更换后试机再次击穿,应检查 VD806、 HM8951B。
(2)FU801 完好,但+B 为零
对此, 采用动态电压法,通电测开关管集电极电压有无 300V 电压,若无 300V, 则测电
容 C809 两端电压 300V;若 C809 两端有 300V 电压,则是开关变压器的(10)~(12)绕组断或 其脚虚焊;若 C809 两端无 300V 电压, 则是整流以前电路有断路, 如 R801、电源线、开关 等有断路现象。如果开关管集电极有 300V,电路又起动频繁,一般是负载短路引起。如果 电源不起动应检查 R804、C814、C812、R807、R806、R805, 这些元件如无损坏,应检查开 关管 V901、R808 及 HM8951B、VD805。
(3)输出电压偏低
对于该电源电路来说输出电压偏低有两种可能:一是负载过重;二是电源电路本身有故 障,对此可先测负载电流予以确诊。如果是负载电路的故障,一般是行输出电路有短路故障 造成的,通常原因有行输出变压器局部短路、偏转电路漏电、短路等。如果是电源本身故障, 应检查 C813、VD806、VD805、C814、R807、R806、R805 及 HM8951B 等。
(4)无光无声,机内发出“吱吱”叫声 有“吱吱”声,说明电源还在工作。造成这种故障有两种可能:一是负载过重或有短路
之处, 使保护电路动作引起;二是电源本身开关频率太低造成。可先断开负载接上假负载, 如果电路中“吱”声消失,且电压恢复正常.则是负载故障。如果断开负载后还有“吱”叫 声,则是电源电路本身有故障,应检查 VD806、R807、C814、R806、R805、R808、HM8951B、 C825~C827、CD808~VD811 及 VD805 等。
以上具体检修时, 可按图 7—17 所示的流程进行行。
2.厚膜块 HM8951 的修理与替代
电源厚膜块 HM8951 的内部电路见图 7—18(a)所示。它采用单排直插式 8 引脚封装,其 中(1)脚、(3)脚为基准比较电压输入端:(2)脚为空脚,(4)脚、(5)脚为误差电压检测端; (6)脚 为反馈脉冲输入端;(7)脚为接地端; (8)脚为开关脉冲输出端。在实际维修中,可以直接代换 HM8951 厚膜块的代换件有:HM8801、HM8801G、MM8901、HM8901A、HM8901B、HM8951B
及 HM8916 等。
若无上述代换件, 则可采用分立元件进行仿制代换, 其仿制印制板图见 7 一 18(b)。其中 各代换件的参数要求及选用件的参考型号见表 7—3 所列。
调试时,先断开开关变压器 T803 次级的三路负载,选用一 500Ω/50W 线绕电阻作假负
载,并接在 C823 两端;同时将万用电表置直流 250V 档,并接在 C823 两端,然后通电试 机,适当调整图 7 一 18(a)中的 R2 的阻值,使 C823 两端维持正常的 115V 电压。再拆开假 负载,恢复负载即可。
3.确诊故障的关键数据
厚膜块 HM8951 的实测数据。
电源厚膜块 HM8951 正常工作时,各引脚的工作电压和在路正反向电阻值见表 7—4 所 列(采用 MF10 万用表在北京 8316 机上测得)。
该机芯的遥控系统有三菱、东芝和飞利浦三大类型。其中采用三菱系统的典型机型有金
星 C542,飞跃 54C2T21-1、飞跃 54C2T-2,凯歌 4C5401-1,菊花 FS531A、2S53B,上
海 2754-5A,北京 8343、8316-2,福日 HFC-2122、HFC-2125,三元 54STC-3,黄河
HC54FS-I,海燕 C554F-3R,莺歌 C53-2RC,康佳 KK-T953P,乐华 TC541-2PD,天
鹅 CS54S-1,长风 CFC54-3FR1、CTC54-7FR,长虹 DKJ5382,乐华 TC541-2PD/IA(R), 西湖 54CD6,飞鹿 54C-2、飞鹿 54C2,赣新 KG-5401,山茶 SC-C54ET,韶峰 SFC54
-1,赛格 5410PDH 及南声 EJ-5401,沈阳 SDCT54-2 等;采用东芝 CTS-130 系统的典 型机型有:三健 NC-T953FSI, 长城 C532, 虹美 C5482、C5459,红岩 SC-5T1,长虹 2166, 康佳 KK-953TFSI、KK-T95PI、T953P、KK-7920D、KK-T9202,菊花 FS532A,星海
53CJ2T,快乐 HC 一 2104R,华日 C54J 一 2,南宝 NCFS54-AR 及山茶 SCC54A,飞燕 DUC54
-C1, 东宝 C-541DR, 金鹊 53EC2T 等;采用飞浦利 CTV-320S 遥控系统的有:如意 SGC
-5303C,SGC-5403C 及莺歌 C53-3RC 等,采用松下 MN1482JTB 遥控系统典型机型有: 胜美 7696 及上海 E656-2A 等。
该机芯主开关电源电路有采用分立元件组成的开关稳压电源,也有采用电源厚膜块组成
的开关稳压电源,各机型的实际电源电路差别较大。鉴于这一实际情况,本节拟重点介绍其 主开关电源电路的结构特点及检修技法,为方便读者查阅又节约篇幅避免重复,在具体解析 电路时, 将电源电路的结构特点相同者进行归类合并。对于其遥控电源及开/关电源电路的 结构特点,请看本章第一节(三菱遥控系统)、第二节(松下和东芝遥控系统)及第四节(飞利浦 遥控系统)。
一、北京 8316、华日 C54J 一 2、南声 E5401、菊花 FS541A、飞鹿 54C2 等系列彩
电主开关电源电路解析及故障检修
(一) 电源电路结构特性及电源电路组成与工作过程
北京 8316-2、华日 C54-2、南声 E54J-2,菊花 FS541A 及飞鹿 54C2、54C 等 21 英寸 平面直角遥控彩色电视机的主开关电源电路完全相同, 采用 HM8951A/B 或 HM8952A/B
系列厚膜块为元件。具体表现电路见图 7 - 16 所示 ( 以北京 8316 型为 例 ) 。
图 7-16 北京 8316 系列彩电的主开关电源电路
如图, 它采 用自激 式并 联型开 关稳 压电源 ,整 个电路 由电 源厚膜块 HM8951A /
B(HM8952A/B)及开关变压器等组成,不需行频同步,能独立工作。其具体工作过程如下:[Page]
1.开关振荡过程
当接通电源并按下电源开关 S801 后, 220V 交流电压经 VD801~VD804 桥式整流、C809 滤波得到约 300V 的直流电压。一路经开关变压器 T803 的(10)~(11)绕组加到开关管 V801 的集电极;另一路经 R804、C812 加至 V801 的基极, 在开机瞬间给开关管 V801 提供基极启 动电压,于是开关管获得启动电压而导通, 集电极有电流通过,T803 的(10)~(12)绕组产生
(10)正(12)负的感应电压耦台给次级,次级的(8)~(9)绕组又把(9)正(8)负的感应电压经 R807、 C814、R805、C815、R806 正反馈到开关管 V801 的基极,使开关管基极电流增大,集电极 电流进一步增大,这时 T803 各绕组感应电压进一步加强,正反馈到开关管基极的感应电压 进一步加强。这样,由于正反馈的作用,开关管 V801 很快进入饱和导通。开关管一旦饱和 导通, 基极电流失去对集电极电流的控制能力。开关管集电极电流保持最大不变。此时,T803 各绕组的感应电压下降,正反馈到开关管基极的电压下降,C814 经 R807、T803 的绕组(9)~
(8)、VD805 形成回路放电,使开关管基极电压更下降,脱离饱和状态进入放大状态。这时, 开关管集电极电流瞬间大大减少、T803 各绕组得到很强的反向感应电压。T803 的绕组(8)~
(9)的感应电压极性为(8)正(9)负,这一反向感应电压使开关管反偏截止, 同时 C814 充电。其 充电途径为:T803 的绕组(8)的正电压经 VD805 对 C814 充电。开关管截止后,T803 各绕组 的感应电压消失,C814 充得的电能又以 R805、R806、开关管 V801 的发射结、T803 的绕 组(8)~(9)、R807 形成的回路放电, 由于 C814 的放电回路经过开关管 V801 的发射结,使开 关管获得偏流重新导通,并重复上述现象。这样,周而复始地形成自激振荡, T803 次级得到 脉冲电压经整流滤波后送给各负载。
2.稳压控制过程
该电源电路的稳压控制采用的是脉频控制,根据取样电压的变化控制开关管的开关频率 达到稳压的目的。其控制电路由 HM8951B 的内部电路厚膜块担任,其控制过程如下:
当输出电压升高时,T803 的(7)~(8)绕组的感应电压升高,经 VD806 整流、C813 滤波 提供给 HM8951B 的(3)、(4)脚的取样电压升高, HM8951B 内取样比较电路取出误差电压经 放大后加到控制管的基极,使开关管的开关频率下降,输出电压下降,达到稳压的目的。
当输出电压下降时, 控制过程与以上相反。
3. 自动保护电路的工作过程 该电源电路中设有过流和过压两种保护功能,它们的具体保护过程是:
(1)过流保护过程
过流保护电路由 R808 及 HM8951B 的(3)、(5)脚内部的过流保护电路组成。当负载电流 增大时,开关管 V901 的电流增大,R808 上的压降增大。当 R808 上的电压超过 0.7V 时, HM8951B 内保护电路动作, 使开关管基极对地短路,电源停止输出, 起到过流保护作用。
(2)过压保护过程
过压保护由稳压 VD809 担任。当输出的 118V 电压过高时(如负载不工作),VD809 击穿 短路,T803 次级短路,电源停止工作,起到过压保护作用。
(二) 典型故障的检修流程及贵重易损件的修理与替代
1.检修流程
北京 8316、华日 C54J-2、南声 E5401、菊花 FS532A 及飞鹿 54C2 与 54C 等 21 英寸 遥控彩色电视机电源电路的故障,主要有整机无光栅、无图像、无伴音。具体故障特点及检 修技法如下:[Page]
(1)保险管 FU801 熔断
对此,需采用静态电阻法, 首先检查开关管 V901 集电极与发射极是否击穿。若良好, 说明故障在整流滤波电路, 应检查 C801~C809、VD801~VD804、消磁电阻。一般故障是 上述元件有击穿或消磁电阻损坏。如果开关管已击穿,可能是开关管质量不好或过流损坏。 更换后如输出电压低,一般是负载有过流现象。如果更换后试机再次击穿,应检查 VD806、 HM8951B。
(2)FU801 完好,但+B 为零
对此, 采用动态电压法,通电测开关管集电极电压有无 300V 电压,若无 300V, 则测电
容 C809 两端电压 300V;若 C809 两端有 300V 电压,则是开关变压器的(10)~(12)绕组断或 其脚虚焊;若 C809 两端无 300V 电压, 则是整流以前电路有断路, 如 R801、电源线、开关 等有断路现象。如果开关管集电极有 300V,电路又起动频繁,一般是负载短路引起。如果 电源不起动应检查 R804、C814、C812、R807、R806、R805, 这些元件如无损坏,应检查开 关管 V901、R808 及 HM8951B、VD805。
(3)输出电压偏低
对于该电源电路来说输出电压偏低有两种可能:一是负载过重;二是电源电路本身有故 障,对此可先测负载电流予以确诊。如果是负载电路的故障,一般是行输出电路有短路故障 造成的,通常原因有行输出变压器局部短路、偏转电路漏电、短路等。如果是电源本身故障, 应检查 C813、VD806、VD805、C814、R807、R806、R805 及 HM8951B 等。
(4)无光无声,机内发出“吱吱”叫声 有“吱吱”声,说明电源还在工作。造成这种故障有两种可能:一是负载过重或有短路
之处, 使保护电路动作引起;二是电源本身开关频率太低造成。可先断开负载接上假负载, 如果电路中“吱”声消失,且电压恢复正常.则是负载故障。如果断开负载后还有“吱”叫 声,则是电源电路本身有故障,应检查 VD806、R807、C814、R806、R805、R808、HM8951B、 C825~C827、CD808~VD811 及 VD805 等。
以上具体检修时, 可按图 7—17 所示的流程进行行。
2.厚膜块 HM8951 的修理与替代
电源厚膜块 HM8951 的内部电路见图 7—18(a)所示。它采用单排直插式 8 引脚封装,其 中(1)脚、(3)脚为基准比较电压输入端:(2)脚为空脚,(4)脚、(5)脚为误差电压检测端; (6)脚 为反馈脉冲输入端;(7)脚为接地端; (8)脚为开关脉冲输出端。在实际维修中,可以直接代换 HM8951 厚膜块的代换件有:HM8801、HM8801G、MM8901、HM8901A、HM8901B、HM8951B
及 HM8916 等。
若无上述代换件, 则可采用分立元件进行仿制代换, 其仿制印制板图见 7 一 18(b)。其中 各代换件的参数要求及选用件的参考型号见表 7—3 所列。
调试时,先断开开关变压器 T803 次级的三路负载,选用一 500Ω/50W 线绕电阻作假负
载,并接在 C823 两端;同时将万用电表置直流 250V 档,并接在 C823 两端,然后通电试 机,适当调整图 7 一 18(a)中的 R2 的阻值,使 C823 两端维持正常的 115V 电压。再拆开假 负载,恢复负载即可。
3.确诊故障的关键数据
厚膜块 HM8951 的实测数据。
电源厚膜块 HM8951 正常工作时,各引脚的工作电压和在路正反向电阻值见表 7—4 所 列(采用 MF10 万用表在北京 8316 机上测得)。
版权声明:本文为转载文章,版权归原作者所有,欢迎分享本文,转载请保留出处!