会聚是指RGB三种颜色在屏幕上重合,对CRT投影电视来说,会聚控制性显得格外重要,因为它有RGB三个CRT,平行安装在支架上,要想做到图像完全会聚,必须对图像各种失真均能校正机器位置的变化,会聚也要重新调整,因此对会聚的要求,一是全功能,二是方便快捷,会聚有静态会聚和动态会聚,其中动态会聚有倾斜,弓形、幅度、线性、梯形、枕形等功能,每一种功能均可在水平和垂直两个方向上进行调整,除此之外,还可进行非线性平衡,梯形平衡,枕形平衡的调整,海信高清背投具有点会聚功能,它将全屏幕分为208(13*16)个点,在208个点上逐点进行调整,所以屏幕上每一点都做到精确会聚。会聚电路自身有1个cpu,与电视cpu并联。在接收电视节目时,显示正常的图像,当需要调整会聚时,会将图像切换到会聚发生网格13*16条线,用于调整图像会聚情况,并且将调整以后的数据保存在会聚单元的存储器内。
下图:1.没有经过调整的三个电子枪打到屏幕上的光栅现象。 2.调整之后的三个电子枪打到屏幕上的光栅现象
为了解决重合问题,背投电视机采用了电磁会聚线圈,安装在三个枪的管颈上。外部电路向线圈输入电流形成磁场,从而精确的调整画面的形状和位置,使RGB重合在一起形成清晰的图像。
控制框图
汇聚部分部分常见故障有:
a) 反馈电阻开路:反馈电阻在电路中一般使用高功率小阻值的电阻,长期高温,极易损坏,损坏后导致相应颜色的会聚失真。
b) 模块失效:即放大电路功率输出部分损坏,导致无法对会聚电路送来的模拟信号无法放大,造成图像会聚不良。或是模块短路导致电源负载过重,引起整机保护不启动。
c) 会聚单元不良:会聚单元一般是将会聚CPU和会聚方格产生电路以及RH、RV、GH、GV、BH、BV输出驱动在一起,所以损坏后一般是烧模块,某个颜色或多个颜色H横向或V竖向不可调。
d) 汇聚不显示:会聚进行调整时要产生16*13的方格信号,需要行场脉冲和CPU的控制信号。若是其中一个丢失,均会造成会聚不显示,当然无法进入会聚状态了。
(1)故障现象:图像套色不好,红色水平方向与绿蓝色不重合(R反馈电阻损坏)机型:HDT4311PG 1、 按会聚键进入9点调整,发现红色水平方向无法调整。垂直方向和其他两个颜色正常可调。 2、 从故障现象来看,应该是红色汇聚不良,测量红色行汇聚端子两端汇聚电压为0.2V,正常应该是8-10V左右。为红色行汇聚部分没有工作。 3、 汇聚电路是由汇聚单元本身产生输出RGB三色的行场共6路汇聚调整信号,经过汇聚功率范大模块放大,调整相应的汇聚偏转线圈,使3个颜色重合。 4、 在路测量红色行汇聚限流电阻RK41-2.2Ω,发现已经开路,再测量IK04—STK392-120与IK05的在路电阻区别,没有发现异常,分析只是电阻性能损坏并不是模块损坏引起。 5、 代换RK41-2.2Ω,开机红色水平汇聚可以调整,调整后试机2小时一切正常。 6、 由于红色和蓝色在绿色的两边,所以这两个颜色的水平反馈电阻故障率比较高,代换时注意选好合适的功率和阻值,否则会出现电阻过热损坏较快或是调整范围太小的二次故障。(2)有伴音无图像(整流二极管损坏、会聚盒损坏、会聚盒供电不良)机型:HDT4311PG 1, 开机发现主电源300v供电指示灯亮,但是次级电压无输出。
2, 造成电源次级无数出的主要原因有:(1) 电源芯片供电不正常(2) 电源反馈(二次供电)不正常(3) 负载过重
3, 仔细检查电源芯片IP01—STR6668的供电和二次反馈都正常,电源次级+28V整流二极管短路。 4, 经检查+28V负载没有对地短路情况,代换+28V整流二极管DP33-RU4Z,开机后又立即烧坏!但是拆除到会聚板的供电端子,28V正常。 5, 现在看来是28V有过流故障,再测量汇聚功放输出电路,没有短路现象。那就有可能是会聚单元输出的会聚信号不良,导致会聚功放过流。曾经因为会聚单元故障维修代换过会聚单元修复此类故障的。 6, 代换汇聚单元和模块,开机故障依旧。这样就有可能是会聚单元供电不正常导致信号输出不正常。 7, 为了防止损坏会聚功放模块,所以拆除+28V的会聚供电,测量会聚控制单元的各脚电压,发现-5V=0,前级DP49指示灯不亮,-8V电压为0,看来故障在-8V供电电路。+ -8V在电路中经过IK01—BAI7805和QK01—2SC3852稳压成+ -5V为会聚单元内部的RH\GH\BH\RV\GV\BV信号运放ICLM339和TL084供电,如果-5V电压丢失,将会造成运放工作不正常,从而使输入到会聚功放模块的信号电压只有正电压,导致模块单方向导通而过流烧坏电源整流二极管。 8, 此机器-8V的电压是从电源部分的+8V,经过IP05--PQ1CF2二次开关电源形成的。 PQ1CF2为夏普公司生产的DC-DC开关稳压电源,内部基准电压1.26V,振荡频率100KHZ,通过反馈电阻的电压比较内部调整输出,最高输出电压可达-30V~+35V可调。在此电路中,IP05--PQ1CF2取样电阻为4.7K,输出电压为(4.7k/1k+1)*1.26V=7.18V。通过+8V供电,内部振荡,LP43位蓄能电感,通过DP50整流CP48滤波形成-8v电压。 9, 现+8V供电正常,而没有-8V,证明IP05--PQ1CF2没有工作。测量外围元件都正常,最后代换PQ1CF2,开机-8V正常。 10, 恢复电路,开机图像出现不再损坏28v整流管。进入会聚调整,微调各颜色会聚,试机老化一切正常。 PQ1CF2内部电路;
机型:HDT4311PG
1, 打开机器,发现R有轻微会聚不良,九点会聚不能进入。
2, 采用“会聚”+遥控器“视频”和按住会聚板上的工厂专用键SK01也没有反应。
3, 影响会聚网格不显示的因素主要有:
(1) 送往会聚板的行场脉冲丢失,无法形成屏幕显示
(2) 会聚板本身不工作,没有发出网格信号
(3) 会聚网格与主图像信号切换不好
(4) 会聚单元会聚模式检测信号没有输出
在正常收看电视节目时,会聚单元内部的CPU从会聚存储器中读出会聚信息,经过内部运算放大器放大,输出6路行场会聚调整信号加到功放电路,控制会聚偏转线圈扫描,以保证会聚良好。当进行九点会聚或是维修会聚调整时,会聚CPU对遥控信号进行解码,重新对数据编码,并通过数据线将会聚信号送到数字汇聚运算处理器。同时数字会聚的R\G\B信号由插座PDG的11、12、13输出,经过QK06\07\08放大送到PDK1的2、4、5脚,然后送到信号板进行切换输出。数字会聚信号由会聚单元PDS的19\18、16\15、13\12分别输出R\G\B行场偏转信号。
4, 首先用示波器测量输入到会聚单元的行场脉冲信号正常。
5, 代换会聚单元后故障依旧,判断故障在会聚信号切换部分。
6, 测量PDK1的1脚在显示正常节目是低电平,当按下SK01时可以跳变为高电平,证明会聚单元已经输出图像切换信号。
7, 但是PDK1的另一端PSD1却没有变化的电压。仔细检查电路板发现PDK1的焊接端脱焊。补焊连接PDK1,开机,按下SK01键,图像出现会聚网格,微调R会聚,机器恢复正常。此类故障还有视频切换电路PI5V330损坏也会出现同样的问题。
(4)红色水平会聚不良(会聚输出功率模块损坏)
机型:HDT4311PG:
1、 开机进入会聚状态,发现红色会聚左右不可调节其他正常。
2、 测量会聚功放模块外围元件,发现2.2欧姆电阻损坏。
3、 代换电阻2.2欧姆,开机电阻冒烟又坏掉了。
4、 看来是汇聚功放电路STK392-120有短路现象。
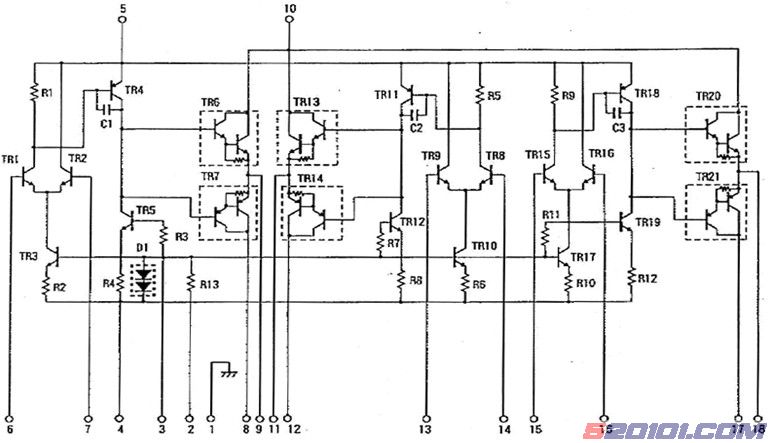
STK392-120模块内部框图
内部电路图
5、 从图纸看出,18脚为R输出,即使用的ch3作为R放大。测量28脚与电源10脚之间的阻值,发现几乎为0欧姆。证明模块内部TR20击穿。
6、 代换STK392-120,更换损坏的电阻,开机,图像基本正常,进入汇聚状态微调R汇聚,图像恢复正常。
7、 此故障在背投电视的故障比例较大,由于模块工作温度较高,击穿故障率较高。在发现汇聚部分的电阻损坏时,不要急于更换,可以参照原理测量一下内部元件是否击穿。