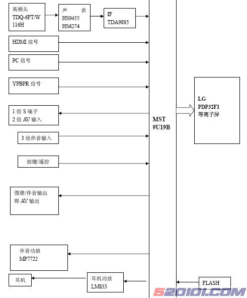
该机采用MST 9U19B 机芯,也称之为“M9机芯”。“69”系列外壳,是公司的一款高档电视。采用LG PDP32F1(852*480)等离子屏,
本机其主要功能特点:
- (1) 多媒体功能 具有D-sub 15 针VGA 接口,可以做为高性能电视显示器用,实现多媒体功能。
- (2) 全数字平板显示
整个画面真实完美再现,无边缘模糊和非线性失真等现象。
- (3) 多种画质改善电路
3D梳状滤波器,色彩优化等功能,运动画面和静态画面改善电路。
- (4) 自动搜索记忆系统 采用频率合成式高频头,可记200个频道。
- (5) LVDS 编码技术 通过LVDS编码、解码技术,减低传输噪声。
- (6) 多模式宽屏显示
全屏16:9、4:3、缩放1、缩放2、全景等多种宽高比可供选择。
- (7) 采用PHILIPS 公司新型D 类声音功放电路。
更高的动态范围内完美再现声音,高效节能。
- (8) 中英文菜单可选
- (9) 节电保护模式
- (7) 采用PHILIPS 公司新型D 类声音功放电路。
- 多媒体端口? 1路PC信号输入、1路HDMI输入、2路视频(AV1、AV2)输入、1路S视频输入、1路分量信号(YPBPR)输入、3路音频输入、1路音频输出、
一、高中频部分
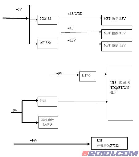
该机的高中频采用U15和U17组成,射频信号(RF)经高频头U15接收,在内部进行带通滤波后再进行混频放大后输出38M的中频信号,38M的中频信号经过C133、R229分成2路,其中1路由C142耦合后经D54进入声表面滤波器U16(HS9455)输出伴音中频信号以平衡的方式输入到U17 的23 脚和24 脚。另1路由C148进入声表面滤波器(HS6274)U18,输出的图像中频信号同样以平衡的方式进入U17的1脚和2脚。另外U16和U18均有一个制式切换开关,受控于U5,其中U16受控于U17的22脚,U18受控于U17的第3脚。如果单纯的要求PAL D/K制,声表的控制脚接地即可。伴音中频信号在U17处理后由第8脚输出伴音信号.图像信号经U17处理后由17脚经R236、Q20射随后再经R241 (75Ω)输出全电视信号。此信号进入U8的54和55脚。另外由U17的14脚AGC电压输出经R233来控制高频头的1脚AGC脚。来自U8的170脚输出的IF-AFT信号控制U17 的第21 脚。该机采用的高中频处理多用分离件组成,与前期生产的TPW4233系列有很大的区别,前期的采用均为射频一体化高频头,相对简单一些。在高频头内进行高中频等处理,处理后可直接输出全电视信号和伴音信号。12脚输出的伴音载波差频信号经C165、Q23射随后经R257、C166输出TV-SIFP信号。
此单元重要元件
1、高频头U15
引脚 |
1 |
2 |
3 |
4 |
5 |
6 |
7 |
8 |
9 |
10 |
11 |
| 含义 |
AGC |
NC |
AS |
SCL |
SDA |
5VA |
5VB |
NC |
33V |
空 |
IF |
| 电压 |
4.5 |
空 |
地 |
3.4 |
3.4 |
5 |
5 |
空 |
33 |
空 |
|
说明第9脚的供电是由9V通过升压电路完成。 2、声表面滤波器U16、U18 (其中HS9455分离出伴音中频、HS6274用于分离图像中频)。HS9455支持B/G、 D/K、 I、 M/NHS6274 支持D/K? B/G M/N
引脚 |
1 |
2 |
3 |
4 |
5 |
| 功能 |
中频输入 |
控制 |
地 |
输出 |
输出 |
?3、 中频处理芯片U17 TDA9885/TDA9886?
TDA9885/TDA9886是PHILIPS公司的中频处理IC,两者均支持(PAL、NTSC), TDA9886增加支持SECAM功能,本机采用的是TDA9886,该中频块的具体功能如下:
- (1) 总线控制图像中频可选(33.4M、33.9M、38M、38.9M、45.75M、58.75M);
- ?AFC 数据,进行精确的AFC 控制; (3)AGC中的TOP点通过总线来完成; (4)4路可选地址; (5)PLL锁相环中频解调器(外挂4M晶体)。
| 引脚 |
1 |
2 |
3 |
4 |
5 |
6 |
7 |
8 |
| 称呼 |
VIF1 |
VIF2 |
OUT1 |
FMPLL |
DEEM |
AFD |
D-GND |
AUD OUT |
| 含义 |
差分 |
差分 |
控制 |
频率锁 |
解调输 |
音频 |
地 |
音频输出 |
|
|
输入1 |
输入2 |
|
相滤波 |
出稳压 |
输入 |
|
|
|
|
|
|
|
|
电容 |
退藕 |
|
|
| 引脚 |
9 |
10 |
11 |
12 |
13 |
14 |
15 |
16 |
| 称呼 |
TOP |
SDA |
SCL |
SIOMAD |
NC |
T AGC |
REF |
V-AGC |
| 含义 |
射频AGC |
总线数据 |
总线时钟 |
伴音载波差拍输出 |
空 |
射频AGC |
4M 晶体 |
视频AGC 稳压电容 |
| 引脚 |
17 |
18 |
19 |
20 |
21 |
22 |
23 |
24 |
| 称呼 |
CVBS |
AGND |
VPLL |
VP |
AFC |
OP2 |
SIF1 |
SIF2 |
| 含义 |
全电视信号 |
模拟地 |
视频锁相 |
+5V 供电 |
AFC 输出 |
未用 |
差分 输入 |
差分输入 |
内部框图如下: 
综上所述,该机采用高中频处理方案和公司前期生产的等离子电视TPW4233M基本一样。
二、伴音电路
1路AV1伴音、1路PC/YPBPR伴音复用、1路S视频伴音和1路AV2伴音复用输入。HDMI 自带数字音频输入。各路音频信号输入到U8 MST9U88L 块内在块内进行高音、低音、平衡、重低音等伴音效果处理后。一路进入伴音功放电路MP7722。另一路进入耳机功放LM833,驱动耳机发声,还有1路伴音输出(此路伴音不受音量大小调节的控制)。
从U8第85脚输出的伴音信号TV1-L左声道信号,经LM833放大后输出AMP L信号,由U8 的第86 脚输出AMP R(右声道)信号经LM833 输出AMP R 信号。一路驱动耳机发声,AMP LIN进入U33 的第2 脚,另一路经进入U33 的15 脚。在块内进行音效的各项处理后驱动扬声器发声。
LM833是低供电双通道运算放大器。 其主要特点是,低电压噪声、15M带宽、底失真度0.002%、防静电(2KV)设计、具备较好的频率特性。 内部框图如下:
在线测试电压:
引脚 |
1 |
2 |
3 |
4 |
5 |
6 |
7 |
8 |
| 功能 |
输 |
反相 |
正相 |
地 |
正相 |
反相 |
输出 |
供电 |
|
|
出 |
输入 |
输入 |
|
输入 |
输入 |
|
|
| 电压(V) |
5.8 |
5.8 |
5.4 |
0 |
5.4 |
5.8 |
5.8 |
12 |
静音电路 该机的静音电路和33系列的机型的静音电路基本一致。
遥控静音具体动作过程如下:来自U8的第185脚的AMP MUTE静音控制信号
低电平控制 Q40的B极,Q40截止,Q27、Q41导通,将伴音激励信号(AMP L/R)短路到地,另一路信号控制导通u33第7脚(ENGAGE)电平拉底到0V。该脚声音正常时为4V.从而让功放块达到静音效果。当U8的185脚高电平时静音解除. N
换台静音是CPU发出一个低电平,该电平的时间稍长于换台时间,控制U33
在换台时静音.方法遥控静音。
开机静音是利用CPU发出一个低电平,该电平的时间稍长于换台时间,控制
U33在换台时静音
插耳机时主声道静音是当耳机插入耳机插座时,将静音脚(MP7722 的第7
脚)接地,实现主声道无声。
三、整机外部接口
说明:由于MST 9U19B共有4路音频输入外加一路中频处理过的音频,而本机伴音输入有2路AV,1路PC,1路YPBPR,1路S端子,共5路,所以端口不够,本机采用伴音通道复用做法。
AV1输入、AV2输入、AV输出电路、耳机输出
PC信号输入 RGB 信号是由输入接口有VGA 端子输入的R、G、B 信号和HS RGB、VS RGB 信号,在R、G、B 信号输入的3 个针上分别接有保护压敏电阻。当RGB 输入电平过高时击穿二极管。将电平拉底,反之,电压底于0V 时,二极管也导通,即确保RGB 的输入电平在0-5V(不考虑二极管的压降)。
YPBPR信号输入
S-VIDEO输入
CVBS输入 1路是由本机高中放处理得到的CVBS信号,由U17的第17脚输出经Q20射随后输出经C166进入输入U8。
四、供电图示 
五、MST 9U19B的相关资料
超级单芯片,模拟时代终结版
1 1. 2D 视频解码,并有4 组CVBS 输入和2 组S-VIDEO 输入
2 2. NICAM/BTSC/A2/EIA-J 等伴音解码
3 3. 一组HDMI/DVI 输入
4 4. 3 组YPBPR/RGB 输入
5 5. 5 组伴音输入,并有音效处理:高音、低音、平衡、重低音等 [Page]
6 6. 1000 页图文
7 7. 带OSD的MCU
8 8. 三组AUDIO DAC 提供模拟输出,同时伴音信号I2S 数字输出,无需伴音ADC
9 9. 高性能3D 逐行处理
10 .运动自适用3D降躁处理
11 ADC,内带3 组高速视频切换开关
12 第3 代彩色处理技术
13 .全通道10BIT数字信号处理
14 TX
15 10BIT LVDS。
16 .两层板设计,中高端全系列平台
17 .色彩扩展技术、景深扩展技术和6+1彩色单独可调,可以开窗口对比演示
18 .设计此芯片考虑到最优化的系统设计以减低系统成本:具体的方法
19 .2层板设计。单面贴件,一片DDR存储器实现3D解码和3D逐行高清。该芯片采用了208 脚PQFP 封装模式,便于生产,芯片高度集成化,也有利于售后维修。
七、集成电路总汇 本机的集成电路明细:
位号 |
名称 |
功能 |
|
|
|
|
| U3/U3 |
0544M |
HDMI 电平切换 |
| U6 |
AP1520 |
DC-DC 可调稳压块(2A) |
| U5 |
LD117A L3.3V |
3.3V 稳压 |
| U10 |
ATMEL 24C32 |
32K 存储器 |
| U9 |
PS2SL V4040 E0601 |
4M FLASH |
| U1 |
L7805 |
5V 稳压块 |
| U19 U20 U22 |
LM833 |
双通道运算放大器 |
| U8 |
MST9U19B |
图像处理,MCU,SCALER |
| U6 |
LD1117A-L50A |
5V 稳压 |
| U15 |
TDQ-6FT/W116H |
频率合成式高频头 |
| U33 |
MP7722 |
伴音功放 |
| U17 |
TDA9885TS |
锁相环中频处理 |
| U16 |
HS9455 |
声音声表面滤波器 |
| U18 |
HS6274 |
图像声表面滤波器 |
| D56 |
uPC574 |
33V 稳压块 |
| U12 |
24C02 |
2K 存储器 |
| Y3 |
JAS4K/SMD(4 M) |
服务TDA9885TS |
| Y2 |
JAS14C(14.318180M) |
服务MST9U19A |
MST机芯与PHOTOBIA机芯的区别:
方案 项目 |
PHOTOBIA 机芯 (PWX300+PWX18) |
MST 机芯 (MST9U19A) |
| HDMI 数字信号处理 |
无(外加SIL9011 或NOX9011) |
有 |
| 音效处理 |
无(外接音效处理MSP34X0G) |
有 |
| 10 位ADC(数模转换) |
有 |
有 |
| GDD R(双倍数据传输速率) |
3 片(PW? X300 1 片 PW X18 2 片) |
|
| PCB(线路板) |
4 层(双面贴件) |
2 层(单面贴件) |
| MUX 高速切换开关 |
无(通过外挂P15V330Q 来切换) |
3 组 |
| 3D 视频解码 |
有 |
2D |
| 本身芯片 |
2 只 |
1 只 |