接修一台康佳液晶电视,型号是LED32M1200AF,故障表现是有时候不开机,据用户讲多开几次就会好,那我出维修观察的确如用户说。这机器是差不多两个月前我维修过,当时故障现象是开机背光一亮即灭,电视机没有声音,按理大部分电视机,背光保护是有声音的。
结果检查发现背光保护后电源电压处于待机状态,像这种情况假若没有经验,很容易怀疑电源或者CPU故障。由于我有原来修康佳42寸的经验,于是将电源VW953,c,e对地短路,发现电源正常,不过背光还是保护,于是还是怀疑背光电路故障。结果那次对背光保护电路检查不出故障,当我表笔测试过压检测13脚的时候,电视机会好。在检查过压检测电路电阻无损坏的时候,对电阻进行更改用到现在(那时候太忙没有时间去分析)。
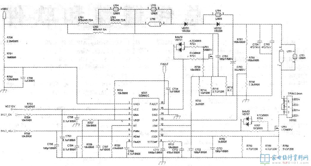
这次又出故障,对过流过压电路检查无果的时候,于是还原原来更改的过压检测电路原件,电视机不正常工作情况下,决定找出故障元件(oz9902cn上次就换过)。这个电路通过查阅资料,oz9902在不正常工作时候16脚会输出高电平,让cpu不正常工作电源处于待机状态。于是短路oz9902的16脚到底,这时候背光闪烁几下电视机正常了,有时候要多闪烁几下,有时候好了又会闪烁。由于我对过压,过流保护电路检查过,就不怀疑了。电视机闪烁的时候背光升压也在闪动,这给维修带来难度,感觉这是个闭环电路,不好查出故障。于是对oz9902的管脚电压检测,其它基本正常,唯有1脚电压偏低。看图纸这个脚是背光升压电压取样检测脚,结果顺路检查发现图片中电阻已经接近无穷大,看来这应该就是故障点了,于是用两个1M电阻串联换掉,电视机这才算彻底修复了,看来没有查出故障点改电路只有临时管用,这故障估计是该机器通病。因为康佳这种大电阻我都修了好多出故障的了。
