本章主要介绍长虹液晶电视(LS10机芯)的图象信号的接收及处理、声音信号的接收及处理和整机系统控制过程、整机供电系统。
一、图像信号流程:
AV/S和经过主调谐器解调后的TV视频(CVBS)信号通过TV板转接送入至视频解码芯片SAA7117AH进行解码和A/D变换后,输出CCIR656格式信号经过MST5151进行数字处理和格式变换,将不同的输入格式变成统一的上屏信号格式。
PC和HDTV(YPbPr)及HDMI信号直接送入MST5151进行处理形成统一的上屏信号。
二、伴音流程:
TV伴音:射频信号经主调谐器解调后输出音频信号,再输入到NJW1142进行音效处理,输出的音频信号进入到D类功放TA2024/PT2330中进行功率放大,最后送入扬声器。
AV2/S伴音:经过AV输入的音频信号直接输入到NJW1142进行音效处理,输出的音频信号进入到D类功放TA2024/PT2330中进行功率放大,最后送入扬声器。
PC/HDMI、YPBPR、AV1的伴音经过74HC4052选通输入到NJW1142进行音效处理,输出的音频信号进入到D类功放TA2024/PT2330中进行功率放大,最后送入扬声器 。
HDMI的信号先输入到MST5151中将数字音频分量分离出来,然后在M4334J中进行解调,再经过74HC4052选通输入到NJW1142进行音效处理,输出的音频信号进入到D类功放TA2024/PT2330中进行功率放大,最后送入扬声器。
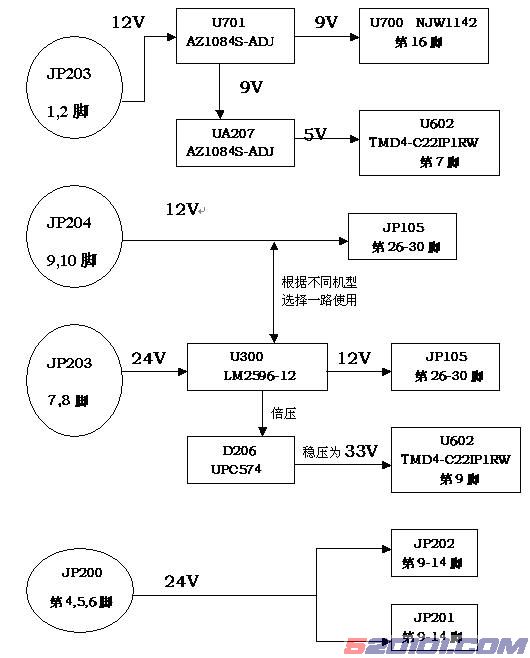
三、整机供电系统:
从电源板共有4路电压输出,+24V,+12V,+5V和+5V MCU。其中+24V供LCD屏的逆变器使用,+12V供功放使用,+5V通过LDO(如LM1117、LM1084等)变成3.3V、2.5V和 1.8V,供IC使用,液晶屏的图象驱动模块的电压则由+24V经DC-DC变化后提供。在待机状态下+24V、+12、+5V会被关断,而+5V MCU仅向MCU、红外接收器、EEPROM等器件供电。
1.整机电源组成与分布:

2、主板上各稳压管管脚电平一览表
位号 |
型号 |
PIN1(V) |
PIN2(V) |
PIN3(V) |
PIN4(V) |
PIN5(V) |
| U400 |
LM1117-1.8V |
0 |
1.8 |
5 |
1.8 |
|
| U206 |
LM10841S-3.3 |
0 |
3.3 |
5 |
3.3 |
|
| U207 |
AZ1084S-ADJ |
0.5 |
1.8 |
3.3 |
1.8 |
|
| UA207 |
AZ1084S-ADJ |
3.3 |
5 |
9 |
5 |
|
| U701 |
AZ1084S-ADJ |
5 |
9 |
12 |
9 |
|
| U204 |
LM1117-3.3 |
0 |
3.3 |
5 |
3.3 |
|
| U402 |
LM1117-3.3 |
0 |
3.3 |
5 |
3.3 |
|
| U203 |
LR1117/A-2.5 |
0 |
2.5 |
5 |
2.5 |
|
| U300 |
LM2596-12/5 |
24 |
12/5 |
0 |
12/5 |
0 |
插座定义
序号 |
位号 |
连接对象 |
功能描述 |
| 1 |
JP503 |
接TV板 |
|
| 2 |
JP512 |
接TV板 |
|
| 3 |
JP602 |
接扬声器 |
|
| 4 |
JP601 |
接扬声器 |
|
| 5 |
JP508 |
接侧置AV端或耳机板 |
|
| 6 |
JP901 |
DMP供电端 |
数码相框功能仅限LT3219P/ LT3719P使用 |
| 7 |
JP203 |
接电源板 |
12V,12V,GND,GND, GND,GND,24V,24V |
| 8 |
JP204 |
接电源板 |
STANDBY,GND,GND,5V,5V,5VMCU,GND,GND,+12V,+12V |
| 9 |
JP105 |
接显示屏 |
|
| 10 |
JP201 |
上屏(屏上逆变器输入) |
|
| 11 |
JP202 |
上屏(屏上逆变器输入) |
|
| 12 |
JP200 |
接电源板 |
GND,GND,GND,24V,24V,24V |
| 13 |
JP702 |
接K板 |
|
| 14 |
JP701 |
接遥控板 |
|
| 15 |
JP700 |
接程序工装,写入程序 |
主程序写入 |
| 16 |
JP100 |
VGA端子 |
|
| 17 |
JP102 |
VGA音频输入 |
|
| 18 |
JP103 |
HDMI端子 |
|
| 19 |
JP101 |
高清输入端子 |
|
| 20 |
JP506 |
高清音频端子(左声道) |
|
| 21 |
JP505 |
高清音频端子(右声道) |
|
| 22 |
JP507 |
S端子 |
|
| 23 |
JP509 |
接DVD AV输出 |
|
| 24 |
JP510 |
接外部AV输入 |
|
| 25 |
JP104 |
接侧置AV端 |
|
| 26 |
JP902 |
DMP端 |
数码相框功能仅限LT3219P/ LT3719P使用 |
| 27 |
JP800 |
接程序工装,写入程序 |
HDCP写入 |
主要元器件说明
序号 |
位号 |
元器件 |
功能描述 |
| A |
U703 |
PT2330 |
音频放大器 |
| B |
U700 |
NJW1142M |
音频处理器 |
| C |
U403 |
SAA7115HL/V1 |
子通道视频解码器 |
| D |
U401 |
SAA7117AH |
主通道视频解码器 |
| E |
U200 |
K4D263238F-QC50 |
帧缓存器 |
| F |
U105 |
MST5151A |
视频处理器 |
| G |
U800 |
MM502 |
CPU |
| H |
U802 |
24LC32A T/SN |
EEPROM |
| I |
U801 |
24LC04 |
HDCP |
| J |
U803 |
PMC 25LV512 |
Flash,整机控制程序放置于其中 |
| K |
U101 |
24LC02 |
EEPROM |
| L |
U102 |
24LC02 |
EEPROM |
| M |
U114 |
MC74LVX4052DR2 |
音频通道选择切换开关 |
| N |
U208 |
M4334J |
数字音频解码器 |
