| 枕形校正电路的快速检修技巧(三) |
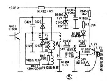
例3:TCL2509型机,行幅缩小但线性良好。
开机测得A点电压为53.5V,偏高(正常值为23V左右);B点电压为7.1V,正常;C点电压2.5V,正常。 例4:TCL2509SZ型机,行幅缩小且枕形失真。
开机测得Q1403C极电压也就是电路中的A点电压为54V严重偏高(正常值实修中发现三极管Q1403(D1499)的损坏率较高,在更换时一定要用正品元件,因为此管正常工作时温度比较高(在热天触摸该管的散热片时,有烫手感觉)。另外,在TCL大屏幕总线机中该管与散热片的固定螺丝并没有拧紧螺丝。 |
版权声明:本文为转载文章,版权归原作者所有,欢迎分享本文,转载请保留出处!

