采用海信1673板电源板的机型有TLM37E29、37E29X、37P69D、37V68、37V86K、37V88P、40E69PK、40V66PK、40V68PK、 40V68P、40V69PK、40V69P、40V86PK、4236P、42V66PK、42V66PKY、42V67PK、42V67PKY、 42V68P、42V68PA、42V68PK、42V68PKA、42V68PM、42V86PK、42V86PKV、47P69DP、47V88PK等机型。阅读本文前,请先下载海信1673板电源板电路原理图做对应参考。
一、1673板概述
海信TLM40V68P液晶电视机采用了序列号为“1673板”的开关电源;图1.1所示是该开关电源原理图;该开关电源由4部分组成;
1、 CPU系统供电:输出5V_S(0.5A)
2、 PFC功率因数校正:输出+380V及LLC开关电源的VCC(18V)电源
3、 DC~DC低压降压开关电源:输出5V_M(4A)把12V降压至5V向主板数字电路供电
4、 LLC开关电源:由PFC+380V供电输出24V(背光供电)、12V(数字电路供电)、18V(伴音功放供电)
图1.2所示是开关电源框图
图1.2框图电路分析;
电源接通后,220V交流市电经过整流桥堆VB901整流滤波后,向待机电源提供+B电源, 待机电源由开关电源集成电路LNK564完成,向主板CPU电路提供5V_S电源。
CPU发出ON/OFF开机命令,继电器J801吸合,220V市电经过VB801整流(不滤波)加到PFC功率因素校正电路,PFC电路由PFC 激励集成电路N811 NPC33262及PFC开关管V811 20N60组成。PFC功率因数校正电路向主电源电路LLC开关电源提供输出+380V电压,并且还提供LLC主开关电源激励集成电路的18V VCC电压。
LLC开关电源由LLC激励集成电路N831 NCP1396、功率开关管V832 V833及开关变压器T831组成,LLC开关电源向背光板提供24V(8A)电源、向伴音功放提供18V(2A)电源及向主板数字电路提供12V(2A)电源。
LLC开关电源输出的12V(2A)电源经过由N904 NCP1579、V905 NTMD4820N、L902组成的低压降压型DC~DC开关电源降压后;输出主板数字电路用的5V_M(4A)电源。
LLC开关电源输出的12V电压进入DC~DC开关电源,DC~DC开关电源是一个降压型的开关电源,它是由振荡激励部分和功率开关部分组成,振荡 激励部分N904 NCP1579是一个脉冲宽度调制方波输出振荡电路,V905 NTMD4820是一块,由两个功率MOS管组成的功率开关电路,L902是DC~DC开关电源的储能元件。
二、电路分析
1、 市电输入电路:
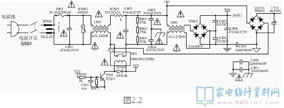
图2.1所示市电输入部分等效电路。
220V交流市电经电源开关进入输入电路后分两路进入VB901、VB801两只整流桥堆电路,一路直接进入VB901;经过整流及C903滤波后送入5V_S待机开关电源作为+B供电。另一路经过继电器J801进入VB801整流后(未经整流)送入PFC开关电源作为PFC开关电源的+B供电,继电器控制电路由V901组成;受CPU送来的ON/OFF信号控制。
下图2.2所示是市电输入部分电路原理图。
在图2.2中C801、L801、C803、C804、C805、L802是抗干扰元件,RV801是压敏电阻;当出现供电电压异常过压时;RV801则击穿;保险丝F801熔断保护了整机电路的安全。
整流桥堆VB801的300V输出是未经滤波的脉动直流(馒头波),送往PFC功率因数校正电路,VB801的输出端连接的电容器C808、C807、C806电容量极小;分别为470P、1000P、1000P起到抗高频干扰作用(并非滤波)。
2、 待机5V_S开关电源电路:
图2.3所示是待机开关电源部分的电路原理图。
图2.3中N901是开关电源模块型号是LNK564(图中误为:LINK564),这是一块专门为待机电源设计的低功耗、低功率开关电源模块,内 置MOS开关管,输出功率仅为3W,只能为CPU提供5V 0.5A左右的VCC电源,本机采用的LNK564采用DIP-8B封装(LNK564还有一款SMD-8B贴片封装),外形及尺寸图2.4所示。
N901 LNK564 引脚功能:
引脚 \ 符号 \ 功能
3脚 BP 5.8V VCC供电
5脚 D 内部MOS的漏极
4脚 FB 稳压控制输入端
1、2、7、8 S 内部MOS管源极及接地。
LNK564 内部框图如图2.5所示;
从上图2.5可以看出;引脚BP是VCC供电脚,引脚D是MOS管的输出脚,在BP脚和D脚之间有一个降压的恒流源电路REGULATOR 5.8V , 在开机的瞬间经过这个电路;向3脚外面的C906 22微法电容器充电,当充电电压达到5.5V以上时电路启动,电路开始工作,T901的1、2绕组感应电压经过VD902整流及C906滤波后向N901 的3脚(BP)提供一个稳定的VCC供电。
待机电源的稳压控制:
稳压控制电路由基准电源比较控制的N903 KA431AZ、光耦N902 PC817、取样电路元件R906、R908、R909及光耦输入供电的R904、R905组成。
N903 KA431AZ 是一个专门为稳压控制电路设计的精密基准电压控制比较电路,它是一个内部包含运算放大器、输出管及一个精密的2.5V基准电源组成。外形像一TO-92封装的普通小三极管,图2.6所示KA431的符号,图2.7是内部等效电路
KA431是一个具有运算放大器的集成电路,具有极高的开环增益,在电路板上位置不当、排列不当极易引起自激振荡现象(故障为稳压失控),所以在具体应用中,在设计电路时:均增加防自激振荡的负反馈电路,图2.3中的C909、C910、R907即为防振元件。
N901内部的MOS开关管的Vds为700V,为了防止T901异常的自感电势脉冲击穿,在MOS管的输出负载T901的4、6绕组设置了防止 MOS管关断是自感脉冲吸收电路,VD901、C905、 R901(由于一般的MOS开关管的Uds电压均不超过900V,所以一般用MOS管作开关管的 开关电源都有此吸收电路也称为阻尼电路)。此待机开关电源由于最大输出功率不超过3W所以也只能输出一个供CPU使用的VCC供电,其它电路的VCC供电要另外设法提供了。
一般的CPU系统称为:system所以 CPU部分的VCC供电就标注为 5V_S。
该电路的C906容量不足或引起电路启动困难。
3、 PFC电路
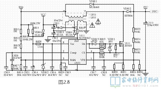
图2.8所示是PFC部分电路原理图
图2.8中由V811、L811、VD812、N811 组成一个并联型的开关电源,图2.9是PFC开关电源的等效电路(PFC电路的拓扑结构为:Boost变换器类型,其输出电压等于开关电源的自感电势+输 入电压的峰值。特点是:有输入电感,可减小对输入滤波的要求;输入电压可以是220V整流不经过滤波的脉动直流电压;开关器件的电压不超过输出电压值;容 易驱动等特殊优点,因此其应用最为广泛)。
此电路的主要功能是用不经过滤波的脉动直流电压作为+B供电,产生稳定的+380V电压输出作为其它电路的+B供电电源。并且该PFC电路还要产生 其它电路的VCC(18V)供电(图2.29中L2绕组、VD813、VD814、C811、C812组成的倍压电路输出18V的VCC电压)。
L811储能电感上的L1绕组是N811激励集成电路的过零检测取样绕组,过零取样信号加到N811的zcd端,控制开关管V811工作在断续导通模式工作状态。
在上图2.9中由L811、V811、VD812组成一个并联型的开关电源,此并联型的开关电源供电是由输入电路的整流桥堆VB801供电,VB801整流后的电压是不经过滤波的脉动直流电压,波形像“馒头”状,俗称“馒头波”直接作为这个并联开关电源的+B供电。
PFC部分的并联型开关电源的工作原理如图2.10、图2.11所示;
当开关管V811闭合,+B电流经过L811、V811流通,图2.10所示;此时由于L811内部的自感电势UL方向为左正右负,和+B是反反 向,它对抗+B电势引起的L811内部电流的上升,这样流经L811、V811的电流只能缓慢的逐步上升,并且以磁能的形式存储在L811内部,电流在 L811内部的流通使磁能得以保存。
当开关V811断开时;经流通L811、V811的电流被切断,图2.11所示;此时L811内部保存的磁能无法继续保存,则转换为自感电势 UL(能量守恒定律)其方向为;左负右正,这个左负右正的自感电势和+B是同方向,则 +B电压加上UL电压经VD812整流并经C810滤波后输出,由于220V整流后的峰值为310V,L811产生的自感电势UL的峰值为70V所 以;VD812的整流输出为310V+70V=380V。这个输出的+380V就是PFC电路的标准输出(在国内外各种电视机的中PFC电路输出都 是+380V)不同原理图上是标注的输出电压的符号并不相同,一般为;“B+PFC”、“PFC输出”、“+380V”等,含义一样。如测量此电压为 310V则这个PFC的并联开关电源就没有工作,没有UL产生;只有馒头波的峰值经过VD812经C810滤波输出。
4、PFC激励电路:
上面介绍了PFC开关电源的储能元件L811、开关元件V811、整流元件VD812的工作原理。正常工作开关管V811还必须有专门的激励电路, 开关管V811的激励是由一块专门设计的PFC激励集成电路完成的,图2.9中N811 NCP33262就是开关管V811的激励集成电路。
本机的PFC激励采用安森美公司生产的NCP33262专用集成控制芯片,并使其工作于断续导通模式(DCM),同类产品还有美国摩托罗拉公司生产的MC33262专用集成控制芯片可以采用。图2.12是外形及引脚排列。
NCP33262引脚功能介绍:
引脚 / 符号 / 功能
1 VFB 稳压控制电压反馈输入端。
2 COMP 内部误差放大器负载,外接时间常数补偿电路。
3 MULTI 输入脉动电压波形(馒头波)取样输入端。
4 CS 过流保护检测输入端。
5 ZCD 过零检测输入端。
6 GND 接地。
7 DRI 激励输出端。
8 VCC VCC供电端。
图2.13是PFC电路的等效电路图。
图2.14所示是PFC部分的等效电路

上图中N811是激励控制集成电路,7脚是PFC激励输出,经过灌流电路限流电阻R818和放电二极管VD815连接于开关MOS管V811的栅极。 V811的源极经过0.1欧姆取样电阻接地,电阻上的压降大小反映了流过V811电流的大小,V811上面的压降作为V811过流取样信号输入到N811 的过流保护检测输入端N811的4脚,当出现负载电流过大时;R820上的压降上升,此电压进入N811的4脚,经过和阈值电压进行比较,以便在出现负载过重时;7脚关闭激励输出。
N811的1脚是PFC输出电压的稳压控制端,外接取样电阻R823(实际电路是R823、R824、R825、R826、R830组成的分压取样电路)N811的作用相同于普通开关电源的FB端子。
N811的2脚是内部稳压控制运算放大器的输出负载端,2脚外接由C819、R827、C820组成的低通滤波器电路,改变此低通滤波器的时间常数,可以改变稳压控制的反映速度及平均度。
该PFC电路工作在DCM模式,也就是开关管V811工作在断续导通模式,当输入的馒头波的振幅为零时;开关管截止停止工作,当输入的馒头波幅度大时;开关管工作频率高,当输入的馒头波幅度小时;开关管工作频率低。
N811的5脚是过零点检测取样信号输入端,此信号就是控制开关管停止工作的取样信号。
接在L811的次级L1上,因而检测到的是电感电流,即外电源流入L811的电流。当电感电流为零时,ZCD的输出翻转,将内部的RS触发器置 “1”,7脚输出高电平,使V811导通。外电源通过桥式整流,使变压器一次侧和V811导通,电流流过变压器一次侧,将电能储存于电感中。当电感电流增 大到一定值时,V811又关断,这也是通过RS触发器进行控制的。
PFC开关电源输出的380V经过取样电阻R811(实际电路是R811、R812、R813、R814分压取样)进入N811的1脚稳压控制输入 端;此输入端内部接一个运算放大器(Error Amp),根据1脚输入电压的变化,控制输出电压基本稳定在+380V。N811的2脚是连接于1脚内部运算放大器的输出端 图2.13所示。
N811的3脚是电源整流桥堆VB801输出波形取样输入端,此输入的信号为交流波形整流后的脉动直流电压(馒头波形),由于DCM模式的PFC电 路,开关管的开关频率随输入馒头波的幅度变化而变化,N811的3脚则提供一个波形的基准,如果3脚没有波形输入,则PFC电路则不工作。
开机瞬间浪涌电流保护控制;
VD811的作用;
每次在开机电源开关接通的瞬间;此时,加到电感L811上的可以是交流正弦波的任意瞬时值,图2.15所示;如果是在正弦波的过零点附近,图A所示 (Vsinωst),那么在电感L811上电流的增长将是比较缓慢,其L811上的自感电势也比较低。如果在电源开关接通的瞬间是在正弦波的最大值峰点附 近;B图所示(Vcosωst),那么给电感所加的是一个突变的电压,通过L811、VD812并形成较大的电流对C810充电,瞬间电流值较大,会引起 电感上产生极大的自感电势,该电势会大于所加电压的几倍,并对后面的电容充电,轻则引起输入电路的保险丝熔断,重则引起滤波电容及斩波管击穿。设置 VD811后,图2.16所示;在接通电源的瞬间,由VD811首先导通并对C810充电,使流过L811的电流大大减小,产生的自感电势也要小得多,对 滤波电容和开关管的危害及保险丝的熔断可能要小得多(在开机正常工作时,由于VD811右面为B+PFC,电压比左面高,VD811呈反偏截止状态)。
5、VCC倍压整流电路:
此PFC开关电源不同于以前的PFC开关电源;只输出+380V的电压,它还要向LLC开关电源提供18V的启动工作电压VCC,图2.17所示;在图2.17中L811上面增加一个L2绕组,
L2绕组的感生电压经过VD814、VD813、C811、C812组成的倍压整流输出18V的VCC供电。
图2.18及是其倍压整流电路的等效电路,图中的U为L2的感生电压。
倍压整流电路工作原理:
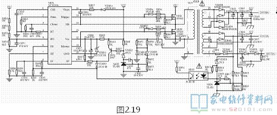
当L811的L2感生电压U为T1时间;图2.19所示,L2电压为 上正下负 ;此时电流经过L2、VD813流通并对C811充电,C811上面的充电电压UC811电压幅度为 U (此时VD814反偏截止)。
当L811的L2感生电压U为T2时间;图2.20所示,L2电压为 上负下正 ;此时电流经过L2、VD814流通并对C812充电,C812上面的充电电压UC812电压幅度为 U (此时VD813反偏截止)。
结果整流电路的输出电压是;C811和C812两个电容器上面的电压叠加即为:UC811+UC812=2U。
6、PFC电路的启动:
此PFC电路的启动方式也不同于前期的PFC电路,PFC激励集成电路的VCC供电是依靠自身的倍压整流输出18V供电。那么在开机的瞬间PFC电 路启动工作时是没有VCC 18V电压提供的,此时的启动供电是依靠300V的馒头波经过R810、R815对C814充电,当充电电压达到14V以上时,C814电容器上面的电压 经过、R828对PFC激励集成电路N811的VCC供电8脚;瞬时提供一个较大的电流(>20MA)启动内部的振荡激励电路,在经过L811、 V811由L2输出;经过倍压整流后供电。
由于R810、R815的阻值较大(100K)只能提供约5MA的电流,N811的8脚所需的20MA电流完全依靠以C814的放电获得,所以C814的容量大小对PFC电路能否正常启动十分重要。
DC~DC降压开关电源:
现代的平板电视大量的运用大规模数字集成电路;数字集成电路的供电特点是;低压大电流,一般采用5V、3.3V、1.8V甚至更低至1.2V以下供 电。虽然供电低压降低了,但是供电的功率并不降低,也就是供电的电流大大的上升了。开关电源的输出(一般为12V)对这种低压供电需经过降压电路降压后; 再向数字电路提供。前期传统的降压方式一般采用阻性降压器件供电,例如7805等降压元件,使用非常方便。但是这种阻性的降压器件把所降的低压变成热量消 耗掉了,特别是在大电流供电的情况下;电源消耗加大、热量上升、导致故障率上升。所以目前的平板电视的数字电路的低压供电都采用低压降压型的开关电源供 电,也称为:DC~DC降压开关电源。
本机采用的降压型DC~DC降压开关电源不同于前期的DC~DC降压开关电源。前期普片采用的DC~DC降压开关电源,是属于一块模块就完成了,本 机的DC~DC降压开关电源采用了激励振荡和开关控制由两块模块来完成,此种方式的好处是,可以变通的应用到各种不同的电流需求电路中,只要变化开关模块 就可以适应不同的电压及功率需求。
图2.21所示,就是本机的DC~DC降压开关电源原理图。
图中;N904 NCP1579 是激励集成电路,V905是功率开关模块(内含两只N沟道的MOS开关管),L902是开关电源的储能电感,图2.22清楚的显示了N906和V905及电路的组合结构。
图2.22中N904是开关电源的振荡激励集成电路,2脚和4脚输出相位反相的激励控制信号,加到功率开关模块V905的Q1和Q2的栅极,促使Q1、Q2轮流导通。 12V电压经过Q1、Q2轮流导通;向负载供电,L902是能量存储元件。N904的6脚是稳压控制脚,连接于5V输出端。根据输出电压的变化改变2脚和 4脚输出信号的占空比。
DC~DC降压开关电源工作原理:
图2.23所示;是输出等效电路;
工作原理如下:
在T1时间;激励集成电路的2脚输出为正;4脚输出为负时;图2.24所示;Q1导通Q2断开;12V电压经过Q1、L902流通,对负载供电,流 过L902的电流逐步上升;输出电压即逐步上升至5V,此时;L902流过的电流产生的自感电势方向为左正右负,并以磁能的形式存储。当输出电压达到5V 时,输出经过取样反馈进入N904的6脚,控制激励输出信号相位反转;进入T2时间。图2.25所示:
在T2时间;激励集成电路的4脚输出为正;2脚输出为负时;图2.25所示;Q1断开Q2导通;L902的自感电势方向为左负右正,此自感电势经过 负载及Q2流通,继续对负载供电,L902逐步释放存储的能量,当输出电压低于5V时,输出经过取样反馈进入N904的6脚,控制激励输出信号相位反转; 进入T3时间。
图2.22电路中的VD907、C913为改变Q1激励信号直流电平的自举升压二极管和自举升压电容。
主开关电源部分:
液晶电视机的主要供电;24V/8A背光板供电,12V/2A信号处理电路供电,18V/2A伴音功放供电;一个LLC开关电源提供,其组成是由 N831 NCP1396振荡激励集成电路和V832、V833组成的单端功率输出开关电路及输出开关变压器T831、输出整流电路组成。图2.26所示,是此部分 的电路原理图。电路具有稳压控制、输出过压保护、供电380V欠压保护,及输出短路保护。
此电路应用的是半桥谐振单电感加单电容(LLC)拓扑结构。这种拓扑结构具有一系列的优势,能够提升能效、降低电磁干扰(EMI)信号,并且提供更 好的磁利用。在这种架构中,NCP1396用于实现半桥谐振LLC转换器的最有效控制方案。NCP1396是安森美半导体推出的一款内置上桥端与下桥端 MOSFET驱动电路的高性能谐振模式控制器(利用自举升压改变上桥电路的直流份量)。
NCP1396可以外部设定最低开关频率且精度高,通过专有高电压技术支持,这款控制器应用在能够接受高达600 V本体电压半桥式应用的自举MOSFET 驱动电路上。同时确保开关管在有负载情况下的零电压转换(ZVS),提升了开关输出的效率及大大降低开关管的损坏率。
NCP1396是16脚双列封装、引脚的功能如下:
引脚序号 / 引脚名称 / 中文解释
1 CSS 软启动控制 外接软启动控制电容
2 Fmax 最大頻偏限制
3 Ctimer 振荡定时电容
4 RT 振荡定时电阻
5 BO 输入欠压保护
6 FB 稳压控制
7 DT 间歇时间设定
8 FF 保护控制输入
9 SF 延迟保护控制输入
10 GND 地
11 Mlower 激励输出,下功率输出管
12 VCC 集成电路供电
13 空
14 HB 上功率管 信号零电位端
15 Mupper 激励输出,上功率输出管
16 Vboot 上功率激励电路供电端(自举升压端)
LLC谐振型开关电源的原理及基本电路;
所谓LLC谐振型开关电源是指,开关电源的功率输出电路是一个谐振电路,在正常工作是;其谐振电路的谐振频率就是激励振荡电路的振荡频率,这样就能保证开关电源有最大的功率输出。
图2.27所示, 就是此LLC开关电源的等效电路,图中开关变压器T831的初级L和电容器C842组成一个串联谐振电路,此串联谐振电路连接于功率输出管V832、V833的输出端A。
电路所以称为LLC开关电源是因为,早期的此类开关电源的电感L是由两只电感组成,一只电感L主要参与谐振,一只电感L主要参与能量存储及输出,另 有一只电容器C是串联的谐振电容,故称为:LLC谐振型开关电源。在图2.27的电路中,已经演变为用一只电感L代替两只电感,既起到谐振的作用又起到能 量存储及输出的作用。在整个的开关电源电路中,我们可以把振荡部分N831和功率输出部分看成为一个“它激型的振荡器”。一般的开关电源的开关管工作在 “开关”状态,输出也是方形波。
而根据振荡器特性的理论:振荡器是输出取决于负载,如果负载是谐振电路,那么输出必定是正弦波(条件是谐振电路必须和输出频率产生谐振)。在这个电路中设计成基本上L和C842的谐振频率约等于N831的振荡频率。
这种LLC谐振型的开关电源到底有什么好处呢?
(1) 由于输出是正弦波,就没有一般开关电源的自感电势脉冲,也就没有电磁干扰EMI的弊病。
(2)由于没有自感电势的脉冲开关管可以选用低电压(Uds)的MOS管,低电压开关管具有更低的饱和压降,有利于进一步的提升电路的效率。
(3) 由于输出是正弦波,确保开关管在有负载情况下的零电压转换(ZVS),也就是开关管在由导通转换到截止、由截止转换到导通,均在正弦波的过零点处进行,大大的提升了开关输出的效率及大大降低开关管的损坏率。
LLC开关电源的稳压控制:
一般的开关电源,其稳压控制是控制开关管导通的时间;即称为:PWM控制方式。而LLC开关电源,输出在正弦波状态,正弦波的正负半周是对称的,也 就不存在控制开关管导通的时间问题。LLC开关电源是控制频率来达到控制输出电压的目的,即是控制振荡器的振荡频率和输出谐振电路的頻偏大小达到控制输出 电压的目的。
在LLC开关电源的输出电路中;L和C842组成了串联谐振电路,在谐振时电感的感抗等于电容的容抗,电容上的压降则等于电感上的压降,两个压降的 相位反相180度。相互抵消;此时理论的总阻抗等于零,电路的电流达到最大值,也就是在谐振时电路具有最大的功率输出,当负载阻值不变时,则谐振是具有最 高的电压输出。
但是在功率进行输出时,随着负载电流的变化,流过电感L的电流也不断变化,电流的变化影响了,电感L的饱和程度,就是当负载电流发生变化时,电感L 的电感量也随之变化。电感量的变化;引起了L和C842组成的谐振电路谐振频率的变化,谐振频率的变化又会引起失谐,影响输出能量的传递。 LLC谐振型开关电源就是利用这一特点,适当的选取振荡频率和谐振电路谐振频率一个适当的頻偏值,当输出负载变化引起电压波动时,谐振频率的变化使能量的 传递也在变化,正好弥补了因输出电压变化引起的电压变化。
图2.28中显示是L和C842组成的一个能量传递的曲线。
图中 小f所示是L和C842组成的谐振电路的谐振点。大F是振荡频率。可以看出谐振电路的谐振点和振荡器的频率不在一个频率点上。存在一个頻偏,并且谐振电路 的谐振频率低于振荡频率。从图2.28的曲线可以看出。谐振电路的频率要是增高,小f就靠近大F输出的功率就增加(输出的电压就提高),反之输出功率就下 降(输出电压就降低)。
下面我们来分析一下;
当负载加重是输出电压下降,并且流过L的电流增大,L的电流增加促使L的电感量下降,L的电感量下降又促使L和C842组成的谐振频率上升,L和C842组成的谐振频率的上升使小f向右靠拢了大F,从而是输出功率提升,即提高了输出电压。
反之如果负载减轻,输出电压上升,流过L的电流减少,L的电流减少促使L的电感量上升,L的电感量上升又促使L和C842组成的谐振频率下降,L和C842组成的谐振频率的下降使小f向左移动拉大了和大F的距离,从而是使出功率下降,即降低了输出电压。
LLC开关电源的保护电路;
N831 NCP1396有两个保护控制引脚,8脚(FF)及9脚(SF),这两只脚有不同的控制功能,
8脚符号为:FF(Fast Fault)称为:快速保护控制端,当故障反馈电压达到设定的阈值,电路立即进入保护状态。
9脚符号为:SF(Slow Fault)称为:延迟保护控制端,当故障反馈电压达到设定的阈值,电路内部启动计数器,延迟一定时间后进入保护状态。(笔者估计此芯片是为专为背光板激励控制设计的集成电路)。
功率输出电路过压保护:当功率输出电路输出的正弦波幅度超过规定值时电路进入保护状态。
输出过压保护;当输出电压出现大幅度变化时;控制电路进入保护状态。
(1) 功率输出电路过压保护电路由C841、R850、R851、VD835、VD834、R852、R853、C840、N832、VZ832、R845、 V831、R846等组成。其中C841、R851、R850、VD834、VD835、C840组成半波倍压整流电路,图2.29所示。当功率放大电路 出现异常电压升高时;倍压整流电路输出电压也升高,该电压加到比较电路N832 TL431的控制端,N832电流增大输出端电压下降,并引起V831导通,V831的导通把VCC电压经过R844、V831加到N831的9脚,并经 过VD832、R840加到N831的8脚这两脚的电压上升,内部的激励电路被关闭,输出电路停止工作。
半波倍压整流电路工作原理:
在T1时间;图2.30所示;幅度为:U的正弦波负半周加到C842、VD835,VD835导通并对C842
充电,C842上面的充电为左正右负;电压幅度为;U 。在T2时间图2.31所示;:U的正弦波正半周加到C842上面和C842上面的充电电压U叠加经过VD835导通,输出电压幅度为2U,经过C840滤波后加到N832的控制端,经过在N832内部的比较控制后控制V831导通并经过VD832同时加到N831的8脚及9脚,实施控制。
7、 LLC开关电源 N+N沟道功率放大电路自举升压电路详细分析:
本开关电源采用了N+N沟道单端功率放大电路作为功率输出级,具有电路简单、波形失真小、效率高的特点,也是LLC开关电源可以采用的最基本电路。 但是此电路的一个比较难以解决的问题是;上桥开关管V832和下桥开关管的激励信号的直流电平相差达到380V电压之高;激励信号也必须是两路相位反相、 幅度相同、有各自适合的直流份量的激励信号来推到此N+N功率输出电路工作。一般的N+P互补单端功率输出电路的单信号激励方法,在此处是不能用了。对于 两路反相激励信号的获得,比较容易,只要激励集成电路设计有两路幅度相同、相位反相的信号输出就可以了,而两路激励信号高达380的电位差是比较难以解决 的,而且此电位差还要随开关管的工作状态不断的变化。
这种N+N沟道功率放大电路的激励信号的直流份量的获取一般采用了“自举升压电路”来完成。在图2.27中,集成电路N831的16脚是上桥开关管 激励电路的VCC供电端(Vboot),在电路中他并没有直接接15V的VCC供电,而是经过二极管VD831再连接于15V VCC供电端,16脚另接一只电容器C836到上桥开关管的源极(功率输出端),此二极管VD831称为自举升压二极管;此电容器C836称为自举升压电 容。图2.32所示
图 2.32 N+N沟道功率放大电路的基本工作条件之一就是N831的16脚电压必须随着上桥开关管V832的工作;在15V和395V之间浮动,才能保证整个功率输 出电路的正常工作,这个浮动就是由VD831和C836组成的自举升压电路来完成的,下面对图2.32自举升压电路的工作原理进行分析。
8、自举升压原理分析:
图2.33所示

(1)、当负激励信号加到上桥开关管灌流电路Q1、Q2;正激励信号加到下桥开关管灌流电路Q3、Q4时;N831的15脚Mupper输出负激励信号 控制V832截止,N831的11脚Mlower输出正激励信号控制V833导通,图2.33所示,此时功率放大器的输出端A点等效接地,为0电 位,N831的14脚HB电压也为0V,此时VCC电压15V经过VD831对C836充电;充电电压为VCC的电压15V上正 下负(二极管VD831的压降忽略),此时;电容两端就保存了一个15V的上正 下负的电压。
(2)、当正激励信号加到上桥开关管灌流电路Q1、Q2;负激励信号加到下桥开关管灌流电路Q3、Q4时;N831的15脚Mupper输出正激励信号 控制V832导通,N831的11脚Mlower输出负激励信号控制V833截止,图2.34所示,放大器的输出端A点等效接+380V,电位 为+380V。此时N831的14脚HB电压已经由0V抬升至+380V。此时;电容器C836的负端连接在14脚(也连接于输出端A点),所以电容器 C836的负端电位也被抬升至+380V,由于电容器C836在V832截止时间已经充电保存了一个上正下负的+15V电压,而此时C836的负端又被抬 升至380V,所以电容器C836正端的电压就为 +395V(380V+15V=395V),电容器的上端(正端)又是连接在集成电路N831的16脚Vboot,集成电路N831内部的上桥开关管灌流 电路的VCC供电端就上升为+395V,这样就保证了功率放大电路的开关管不管是什么状态;上桥开关管灌流电路Q1、Q1的VCC都维持在+15V供电, 在上桥开关管V832导通时,N832的16脚电压上升至395V时,开关二极管VD831处于反偏,电流不会形成对VCC的倒灌。
前面介绍的低压DC~DC降压开关电源部分的自举升压电路(VD907、C913)的工作原理于此相同,不再赘述。
此电路的工作原理有点类似于CRT电视机场扫描电路自举升压电路的工作原理,可以参考。