长虹液晶彩电HS210-4N01电源板主要应用于长虹LDTV32866、LT26700、 LT3212、 LT3212 ( L01 )、LT3212A、LT3218、LT3219P、LT32600、 LT32700、LT32866、LT32876、 LT32900等液晶电视。该电源板可直接代换长虹CP09、FSP205-3EO1C 电源板;对+12V输出电路稍加改动,就可以代换GP02、FSP205-4E01C、FSP179-4F01 电源板。长虹HS210-4N01电源板实物图解如图1所示;电路组成框图如图2所示。
  
 
  
 
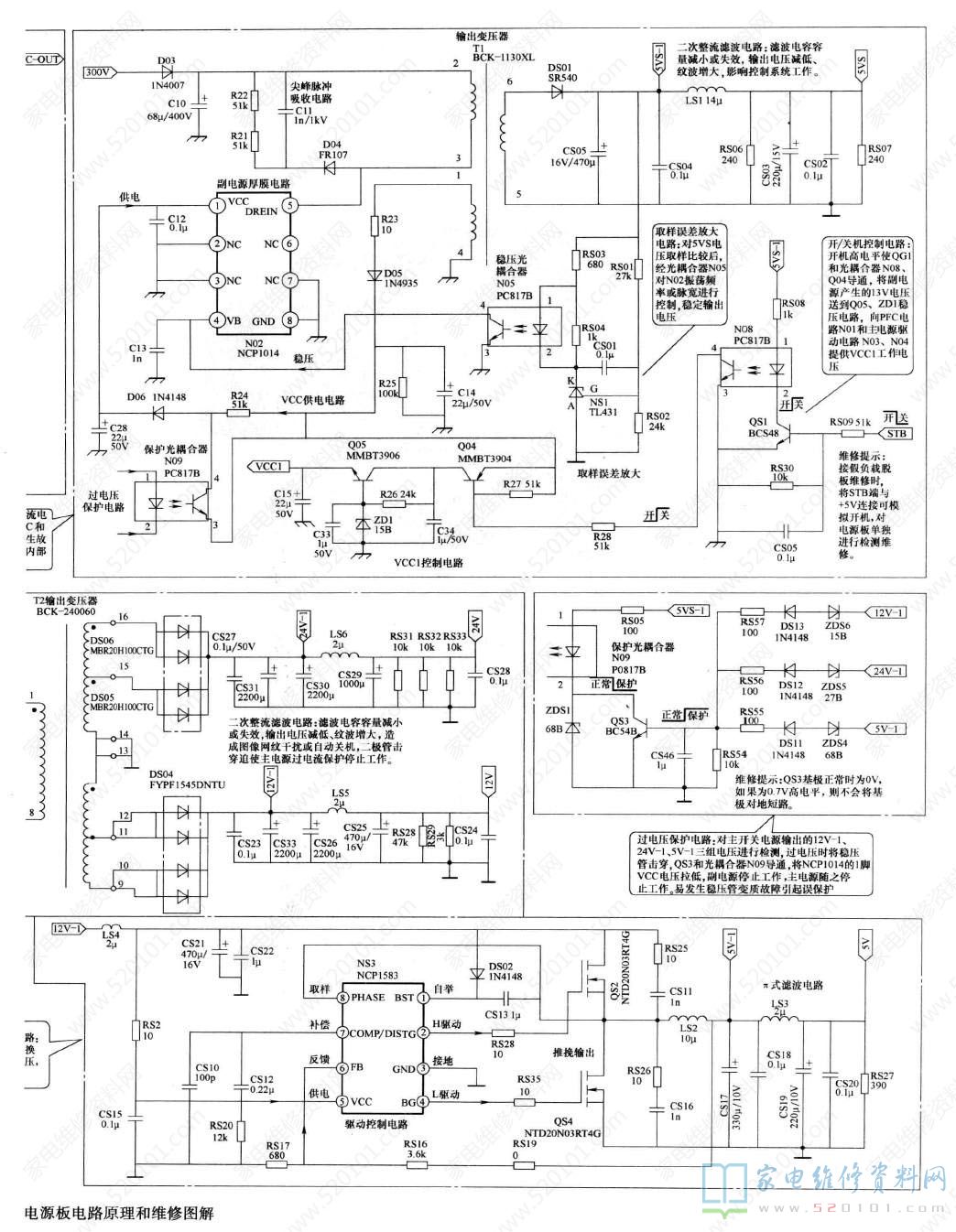
该电源板由四部分组成:一是由NCP1014(N02)和变压器T1组成的副开关电源,为微处理器控制系统提供+5VS电压;二是由TDA4863G (N01) 和开关管003、线圈T3组成的PFC电路,为主开关电源提供+400V电压;三是由NCP1395A (N03)、NCP5181 (N04) 和变压器T2组成的主开关电源,向负载主板和背光灯板电路提供24V和12V电压;四是由NCP1583 (NS3) 组成的5V电压形成电路,将12V电压降低稳压为5V,为主板小信号处理电路供电。开关机采用控制PFC电路和主开关电源的VCC1供电的方式。接通市电电源后副电源首先工作,产生VCC1电压和+5VS电压,其中+5VS为控制系统提供电源,二次开机后开关机控制电路将VCCI电压送到TDA4863G (N01)、 NCP1395A (N03)和NCP5181 (N04) 驱动电路,PFC 电路和主电源启动工作,为整机提供24V和12V、5V电压,进入开机状态。
该开关电源还设有以QS3和光耦合器N09组成的过电压检测保护电路,对主开关电源输出的12V-1、24V-1、5V-1三组电压进行监测,过电压时QS3和N09导通,将副开关电源厚膜电路NCP1014的1脚电压拉低,副电源停止工作,主电源因无vCC供电也停止工作。该电源板的集成电路引脚功能和维修数据见表1;输出连接器CNS1~CNS3引脚功能和维修数据见下表2。
  
 
  
 
长虹HS210-4N01电源板常见故障:一是指示灯不亮,故障在副电源,先测量熔丝F1是否熔断,如.果熔断,查抗干扰、整流滤波电路、主副电源开关管;熔丝完好查副电源。二是指示灯亮,故障在主电源。常见故障维修提示和维修实例如下:
1.不通电,指示灯不亮
指示灯不亮,经测无5V待机电压输出。引起无5V待机供电输出的原因有:①进线抗干扰电路及整流电路故障,无300V电压;②N02 (NCP1014) 的1脚(供电脚)无电压;③保护电路故障;④待机5V形成取样电路故障;⑤N02本身损坏。首先测整流后的300V电压,正常。通电时N02的1脚(供电脚)电压正常,证明保护电路无故障。再测反馈取样电路也正常。此时怀疑N02本身损坏,代换N02后故障排除。
2. 不开机,指示灯亮
通电指示灯亮,按开机键开机后,无12V和24V供电输出。引起此类现象的原因有:①开/待机控制电路故障,引起12V和24V形成电路无供电而不工作;②驱动电路N04 ( NCP5181)及006、007 故障;③开机12V和24V形成取样电路故障。首先让电源板单独工作,测得待机5V正常(证明保护电路正常),再将CNS1的5脚(5V)短接到CNS1的10脚(开/待机控制脚),测无12V、24V和开机5V供电,进-步测PFC电路输出400V电压只有300V,说明PFC电路和12V、24V电压形成电路没有得到开机供电,此故障可能是开/待机电路故障引起的。顺路检测,004 的发射极无电压输出,而集电极电压正常,取下测004已损坏,更换后故障排除。长虹HS210-4N01电源板电路原理和维修图解如下图所示。
 
								
