福日HFC-2986/2987型大屏幕彩电“三无”故障的分析与检修

2007-06-18 23:49:40  阅读 554 次 评论 0 条
摘要:

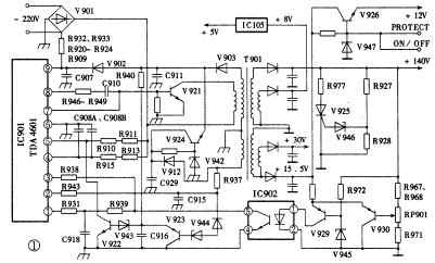
电路分析该机开关电源电路如图1所示,它以电源控制模块TDA4601为核心,采用自激方式振荡,调频方式稳压,并用开关变压器实现多路电源并联输出,输出电压可由RP901微调。主电路板为冷底板。由于采用宽电源技术,该机电

    电路分析该机开关电源电路如图1所示,它以电源控制模块TDA4601为核心,采用自激方式振荡,调频方式稳压,并用开关变压器实现多路电源并联输出,输出电压可由RP901微调。主电路板为冷底板。由于采用宽电源技术,该机电源电路无需任何转换即可在90~270V范围内正常工作。
  开关电源的工作过程是:市电检波后的+300V脉动直流电压分为三路输出:一路经开关变压器T901初级绕组向开关管V921集电极供电;一路经R910、R911向IC901⑤脚提供约6.2V的电压,使IC901为非保护状态;还有一路经R913、R915和C908A、C908B积分,加至IC901第④脚。IC901⑨脚为电源输入端,其初始工作电压由启动电路R909、R920~R924、R932、R933(多个电阻串接)及桥堆V901中的一只整流二极管对市电进行半波整流后在C907两端形成。当⑨脚电压接近+12V时,IC901内电路形成约4V的基准电压,并从①脚输出。该电压经R931、C918积分加至③脚。当③脚电压升至约2V时,内电路中触发起动逻辑电路动作,由⑧脚输出起动脉冲经外电阻R946~R949(多个电阻并接)及耦合电容C910加至开关管V921的基极,开关管产生集电极起动电流,并在开关变压器T901的各绕组中产生感应电压。其正反馈绕组感应的正电压经R937、C915积分加在IC901的第②脚,使②脚得到正向变化的过零电压,触发内电路控制逻辑电路,使⑧脚输出的起动脉冲产生正反馈效应,V921迅速饱和。在饱和期间,+300V对C908A、C908B充电,电容两端的电压渐升高,当升高至④脚内电路的电压值时,触发内电路控制逻辑电路动作,使⑧脚停止输出脉冲而⑦脚对地短接,V921在C910负电压的作用下面迅速截止。开关管载止的同时,IC901④脚电压即降至2V,并重新开始对C908A、C908B的充电过程。所以,该支路的积分时间常数及④脚内电路的设定电压值决定了开关管饱和时间的长短,亦即决定了开关振荡的频率。开关管载止时,反馈绕组产生负电压加至R937和C915,随着开关变压器储能向负载释放,此负电压逐渐减弱并产生由负变正的正向过零信号,经IC901②脚识别后又开始新一轮的开关振荡,如此周而复始。

福日HFC-2986/2987型大屏幕彩电“三无”故障的分析与检修 第1张


  开关电源的稳压原理如下:电路起振后,IC901③脚的电压即受到IC902⑤脚的控制,不再用作起动触发,而是与其外围的光电耦合器IC902、误差比较放大电路(由V945、V929、V930等组成)及+140V取样电路一起构成稳压环路。IC901③脚根据IC902⑤脚输送过来的误差电压即时地调整IC901④脚的内电路设定电压值,从而调整开关管的导通时间,使开关变压器的储能随之改变,从而达到稳定输出电压的目的。另外,从上述有关IC901④脚工作情况的分析可以看出,市电发生波动时,+300脉动直流电压随之波动,使C908A、C908B充电的速度发生改变,充电至④脚内电路电压设定值所需的时间相应发生改变,由此直接改变开关管导通的时间,达到稳定输出电压的目的。由于采用直接控制,避开了稳压调整环路的取样比较、误差放大等中间过程,因而反应速度极快。这也是本电源宽电源技术的一个重要环节。
  该机开关电源本身设置有过载保护和过压保护电路。其过载保护电路由IC901⑤脚和V922、V943、V923、V944及C916等元件构成。在开关管导通期间,V923因其基极受反馈绕组感应的正电压控制而处载止状态,C916被充电;在开关管截止期间,V923因其基极电压变为负电压而导通,为C916提供放电回路。电路正常工作时上述充电放电过程相对平衡,C916两端仅有极低的电压,V922则因无基极偏压而保持载止状态,IC901⑤脚保持约6.2V的电压。当电路存在严重过载时,开关管导通的时间必然相对延长以保证输出电压的稳定,这样C916充电的时间相对增加,其两端的电压升高导致V943齐纳击穿,V922饱和导通,使⑤脚电压近于0V,电路进入保护状态。过压保护电路由可控硅V925及其触发电路946等元件构成。当电源故障导致输出电压升高时,+140V主电源亦升高,通过R927、R928分压使稳压管V946齐纳击穿,触发可控硅V925导通,+140V主电源输出端被V925和R977对地短接,电源的过压故障变换为过载故障,引起过载保护电路动作而实现过压保护。这两种保护电路的动作,均会引起无光栅、无图像、无声音故障。
  另外,该机开关电源还采用了宽电源调整技术,主要通过IC901⑨脚外的宽电压供电电路V924和IC901④脚所具备的直接调整输出电压的功能来实现。开关电源工作时,如果市电正常,IC901⑨脚的工作电压主要由V903、C911整流滤波电路提供,另一路整流滤波电路V912、C929所提供的+28.6V的电压经V924稳压后输出+12.7V电压作为辅助电源供电。由于V924输入端与输出端间有很宽的电压调整余量,即使市电降得很低,V924仍能向IC901⑨脚提供稳定的工作电压,保证其正常工作。
  故障检修检修时,首先应判别“三无”故障是否因停振所致。这要从自激振荡的条件,亦即从放大环节和正反馈环节两个方面进行检查。为防止走弯路,一般先停机检查放大环节,在确认开关管及其主回路无损坏后再对正反馈控制环节进行通电检测。I901⑨脚是检测的关键点,因为该脚电压是判别IC是否损坏的重要依据。正常时,只要启动电路正常,⑨脚电压即可升至+12左右。若此电压过低,可断开⑨脚后单独监测C907两端的电压,看其是否能逐渐升高,或停电依次检查C907,R909、R920~R924,R932、R933及桥堆V901。若启动电路正常而⑨脚电压过低,可初步判断IC901已损坏。
  IC901⑨脚电压正常时,可依次检查其⑤、①、③、④各脚电压,即使电路停振,此4脚亦应有相应的工作电压。⑤脚正常工作电压约为6V,若此脚电压低于2V,表明IC901已进入保护状态。此时应先检查⑤脚外围的V922、V943、V923、V944等元件及接在⑨脚与保护电路间的反向隔离二极管V902,如果这些电路元件都正常,则表明电路确为保护动作而非误动作。然后应检查变压器各次级是否存在过流性故障。同时考虑是否存在过压而导致过载保护的可能性。⑤脚电压正常后再查①脚电压。只要外接电阻R931等元件未短路,①脚应有4.3V的内稳压输出,否则IC内稳压电路已损坏。IC901③脚电压应在2到4V之间,该脚电压不正常时,主要查外电路光电耦合器IC902④、⑤脚是否击穿短路。IC901④脚应有大于2V的电压,该脚电压不正常时,查C908A、C908B是否漏电或短路,R915、R913是否开路。

二、微处理器电路的分析与检修
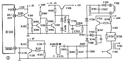
  电路分析该机开关电源的振荡过程不受其它电路控制,通电即进入正常工作状态。遥控开关机和对负载电路的保护是通过控制开关电源中的+12V电压来实现的。由于整机小信号处理电路和行场振荡IC的工作电源均取自该+12电压,故该+12V电压输出不正常时,即使其它电路都正常,电视机也将出现“三无”故障现象。图2列出了与之有关的电路。

福日HFC-2986/2987型大屏幕彩电“三无”故障的分析与检修 第2张


  该机微处理器IC101采用M37102M8-503SP,与“三无”故障直接相关的引脚有福日HFC-2986/2987型大屏幕彩电“三无”故障的分析与检修 第3张脚+5V电源引入端,福日HFC-2986/2987型大屏幕彩电“三无”故障的分析与检修 第4张脚开关机控制端,福日HFC-2986/2987型大屏幕彩电“三无”故障的分析与检修 第5张脚复位端及福日HFC-2986/2987型大屏幕彩电“三无”故障的分析与检修 第6张福日HFC-2986/2987型大屏幕彩电“三无”故障的分析与检修 第7张脚时基脉冲振荡器输出、输入端等。微处理器进入正常工作状态之前必须首先进行一次复位操作,否则微处理器内各功能电路均得不到工作电源,处于关闭状态。该机复位电路由V105、C128等元件组成。其工作过程是:电视机电源接通时,+5V即对C128充电,为C105提供基极偏流。由于充电电流开始值最大,然后按指数规律逐渐衰减到零,故在电视机通电的瞬间,V105饱和导通,使IC101福日HFC-2986/2987型大屏幕彩电“三无”故障的分析与检修 第5张脚为低电平,微处理器进行复位操作。随着充电电流的减小,V105逐渐退出饱和状态而进入载止状态,使IC101福日HFC-2986/2987型大屏幕彩电“三无”故障的分析与检修 第5张脚保持+5V电压,微处理器进入正常工作状态。该机开关机控制电路同IC101福日HFC-2986/2987型大屏幕彩电“三无”故障的分析与检修 第4张脚和V195、V928、V927等元件构成。福日HFC-2986/2987型大屏幕彩电“三无”故障的分析与检修 第4张脚为高电平时,V195导通、V928导通、V927截止,V926可输出稳定的+12V电压供各负载电路,电视机处开机状态;福日HFC-2986/2987型大屏幕彩电“三无”故障的分析与检修 第4张脚电压为低电平时V195截止、V928截止、V927导通,使V926基极对地短接,+12V输出被切断,电视机处于待机状态。
  故障检修“三无”故障出现后,如果测得开关电源的+140V主电压正常,应随即检查微处理器及开关机控制电路。首先检查+12V输出管V926及其基极稳压电路中的R956、V947A、V947B。如果这些元件都正常,再通电检测IC101福日HFC-2986/2987型大屏幕彩电“三无”故障的分析与检修 第3张脚,如无+5V工作电源,要查IC105及+5V产生电路。福日HFC-2986/2987型大屏幕彩电“三无”故障的分析与检修 第3张脚电压正常时,可对电视机进行遥控开关机操作,此时IC101福日HFC-2986/2987型大屏幕彩电“三无”故障的分析与检修 第4张脚应有高低变化的ON/OFF控制电压输出。若该脚电压始终为零,说明微处理器工作不正常,需继续检查复位电路和时基脉冲振荡电路。如果复位和时基两电路中无元件损坏,则可推断IC101已损坏。如果福日HFC-2986/2987型大屏幕彩电“三无”故障的分析与检修 第4张脚电压变化正常,可依次检测V195、V928、V927各级电路的电压变化情况。检测前可断开V927集电极与V926基极的联系,这样一方面可单独对开关机控制电路进行检测,另一方面若此时电视机恢复正常,说明问题出在开关机控制电路,若此时电视机仍无光无声,应检修保护电路。

三、负载保护电路的分析与检修
  电路分析该机除开关电源本身设置有过载和过压保护外,在负载电路中还设置有以下三种保护功能:
  (1)X射线保护行输出变压器T702的灯丝绕组⑧~④的电压经V705、R7237整流滤波后加在稳压二极管V750的负极,V750正极经R7910接可控硅V736的触发极。当显像管阳极高压超过规定值时,灯丝绕组的电压同时升高,使V750齐纳击穿,触发可控硅V736导通,使+12V输出管V926基极对地短接,+12V输出管V926基极对地短接,+12V电压输出被切断,整机进入保护状态。
  (2)场输出耦合电容短路保护当场输出耦合电容C616严重漏电或短路时,场输出级(IC601②脚)中的直流分量将使流过R616、R617的电流急剧增加,电阻两端的电压急剧上升,经V606、R7910触发可控硅V736导通,从而进入保护状态。
  (3)行激励级过流保护行激励级因过流而损坏行激管及其供电电阻的现象在彩电维修中屡见不鲜。该机具有行激励级过流保护电路。V733的be结通过对行激励级供电电阻R748的电压取样来监测行激励级的电流,激励级电流正常时,R748两端的电压不足以使V733导通,V733处于截止状态;当激励级出现过流特别是当激励管处于饱和状态时,R748两端的电压剧增使V733导通,其集电极输出高电平经R747、R746分压使稳二极管V753齐纳击穿,产生触发信号使可控硅V736导通而进入保护状态。
  故障检修对保护电路的检修一般分两步进行。首先要通过检查来判别是否存在保护电路自身的误动作。要重点检查可控硅V736、稳压管V750、V753等元件。确属保护动作时,不宜笼统采用开路法来判别保护动作的类别,而应针对不同的保护动作采取相应的判别方法:调低主电源电压或增加逆程电容容量,以判别是否属高压过高;断开场输出或焊下耦合电容进行检查,以判别是否为场输出耦合电容短路导致保护动作;开机时监测V733集电极电压,以判别行激励级是否出现过流现象而导致了保护动作。一旦确定保护动作的原因即可检查相应电路。
  需要指出的是,该机行扫描电路、伴音功放电路和小信号处理电路均由开关电源供电,所以在+12V电源正常时,若非出现行扫描电路与伴音功放同时损坏的情况,则不可能出现“三无”的故障现象,亦即行电路的故障(如行停振等)只影响光栅的形成,而不影响伴音的正常。一般彩电“三无”故障往往直接与行电路相关,该机则不然,这是检修时应予以注意的。当然,上述有关行电路工作异常而导致保护动作的情况则应另当别论。

版权声明:本文为转载文章,版权归原作者所有,欢迎分享本文,转载请保留出处!