

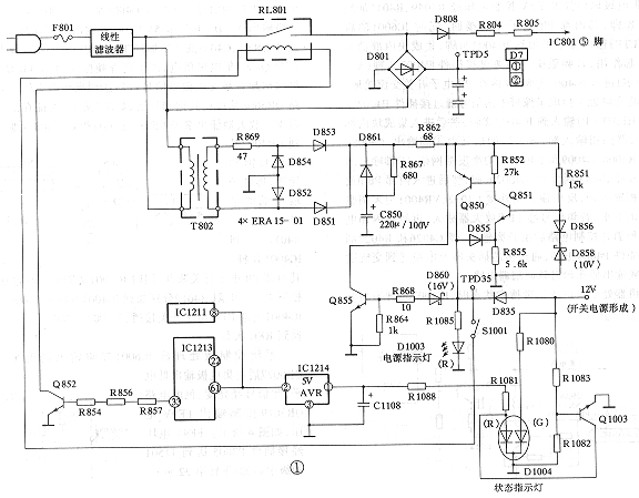
1遥控电源过压保护电路 它是由图1中D860、R868、R864、C850、Q855与图2中D857、Q856、Q852及继电器RL801等组成。该遥控电源是一个完整而独立的串联稳压调整系统,其作用是在主开关电源没有工作时向遥控电路提供+5V的稳定电压,以便微处理器控制主开关电源交流输入电压的通断。遥控电源正常工作时,交流输入电压110V~240V经线路滤波器加到遥控电源变压器T802初级,T802次级感应电压经D851~D854整流、C850滤波后形成约54V非稳定电压,再经由Q850、Q851、D855、D858等元件组成的串联稳压器稳压后,在TPD35测试端获得105V稳定直流电压。此电压加到过压保护监控管D860阴极端,因D860是16V稳压管,故D860不导通,Q855截止,对串联稳压电路工作状态没有影响;当某种原因引起串联稳压电源输出端TPD35电压超过16V时,稳压二极管D860齐纳导通,经R868、R864分压使Q855饱和导通,其集电极等效对地短路,使整流滤波输出的54V直流电压通过保险电阻R862短路到地,R862被熔断,使遥控电源及其有关电路停止工作。同时,TPD35端输出超过16V的直流电压也使15V稳压管D857与Q856相继导通,使继电器复位,开关电源停止工作,从而达到保护遥控电路免遭过压损坏之目的。当TPD35端电压超过15V而低于16V时,D860、Q855虽截止,但D857(15V)齐纳导通,其导通电流经R867使Q856饱和导通,继电器驱动管Q852截止,使继电器失电复位,其常开触点断开而使开关电源因无交流电压输入而停止工作,使整机得到保护。
由于该机指示电路装有两组发光二极管D1003和D1004,其中用作电源指示灯的发光二极管D1003在电源插头通电时由TPD35端供电而发红光,用作状态指示灯的发光二极管D1004在通电按下电源开关S1001瞬间由TPD35经R1081供电而发红光,随后在开关电源工作时,由开关电源形成的12V电压一路使Q1003饱和导通,迫使D1004中红色指示灯熄灭,另一路经R1080使D1004中绿色指示灯发光。显然待机状态时两组发光二极管均发红光,正常收看状态时,两组指示灯一个发红光、一个发绿光。据此可知遥控电源过压保护电路起控的特征现象可能是两组指示灯均不亮或两组指示灯均发红光。
2倍压整流输出过压保护电路 图2电路中D820、D821、R816~R818、D819、Q803及厚膜电路IC801④脚内部过流保护电路等构成该过压保护的监控电路。当输入到整机电源电路的交流电压高于160V时,整流电路应该是工作于桥式整流方式,如果在此种情形下,输入电压检测切换电路出现异常现象或三端双向可控硅Q801出现漏电或击穿短路故障,则整流电路将由桥式整流转为倍压整流使其输出直流电压剧升。当此电压超过340V时,经R816~R818分压网络分压,使图2中A点的取样电压将高于10V而使D820齐纳导通,Q803饱和导通,其射极电位升高,又使D822正向导通,引起IC801④脚电位升高,导致④脚内部过流保护电路起控而迫使振荡电路停振,开关电源停止工作,从而起到保护开关电源免遭电压冲击损坏之目的。若整流电路输出的电压超过450V时,因A点取样电压进一步升高使D820、D821相继齐纳导通,光电耦合器D819次级光敏管因初级发光管工作电流过大而呈饱和导通状态,从而使Q852因基极电流被短路而处于截止状态,电源通断继电器RL801复位断开,使整流电路因无市电输入而停止工作,从而避免了IC801内部开关管受过高电压冲击而损坏。该保护电路起控的特征现象是“三无”,两组发光二极管均发红光或状态指示发光二极管红光、绿光交替闪烁后变为常发红光。
3IC801内开关管过流保护电路 图2中IC801②脚外接的过流检测电阻R809、R810及R811、R812与IC801④脚内部过流保护电路等构成该功能保护监控电路。当某种原因引起流过IC801①、②脚内部开关场效应管(MOSFET)的电流过大时,流过取样检测电阻R809、R810的电流势必过大,使R809两端压降过大(即IC801②脚电位过高)。此压降经R811、R812分压送到IC801④脚,使④脚内部过流保护电路因④脚电位过高而起控保护,关断振荡器,迫使开关电源停止工作,达到保护开关管免遭过流损坏之目的。该保护电路起控的特征现象是整机呈“三无”状态,电源指示灯常亮,状态指示灯由瞬时发绿光转为恒发红光,且继电器在开机吸合后不变化。[Page]
4闩锁保护电路 该保护电路具有交流输入电压瞬时过压保护与IC801过热保护两种功能。它是由IC801内部过温(OVP)电路与⑤脚启动端外接电路元件构成的。当交流市电输入电压瞬时过高或某种原因引起开关变压器T801①、②脚间绕组形成的脉冲电压过高时,IC801⑤脚振荡启动电压势必过大。当此电压达到24V时,D823齐纳导通使IC801⑤脚电压剧降至10V以下,开关电源因振荡电路停振而停止工作。当⑤脚电压剧升至28.5V以上时,IC801内部闩锁电路起控使振荡电路停振,开关电源停止工作。
当某种原因引起IC801厚膜块温度高于150℃时,IC801内部过温保护电路起控,使闩锁电路起控而关断振荡器,迫使开关电源停止工作。
5综合保护电路 它由Q856、Q857、D832、Q553、D551及微处理器IC1213⑥脚内部保护电路等构成,具有+B输出端过压、过流保护,场输出工作异常保护,显像管阳极高压过高保护及遥控电源过压等保护功能。其保护作用是通过IC1213⑥脚检测到高电平输入信号后,微处理器内部保护电路起控使待机输出端
脚输出待机控制低电平,使Q857、Q852均截止,继电器RL801断电复位,切断市电交流电压进入开关稳压电源,致使整机处于待机保护状态来实现保护功能。该保护电路起控后的特征是整机“三无”,两组指示灯均发红光或状态指示灯在起控瞬间由发绿光转常发红光。
(1)+B(140V)输出端过压保护电路它是由R830、R831、D832及Q856等构成。当开关稳压电源工作正常时,+B输出端电压为140V,此电压经R830、R831分压作用使图2中B点电位VB为9.9V,104V稳压管D832截止,对综合保护电路工作状态没有影响。当某种原因引起+B输出端电压高于150V时,VB大于104V,使D832齐纳导通,其导通电流流入Q856基极,使Q856饱和导通,其集电极处于低电平。这一电平一方面使Q852截止,引起继电器RL801断电释放,另一方面使Q857饱和导通,其集电极电位升高并加到IC1213⑥脚,使微处理器
脚电压由5V降为0V,实现待机控制,使整机处于待机保护状态。
(2)+B输出端过流保护电路它是由R557、C551、Q553、D551、D552、Q856等构成的。+B输出端的主要负载是行输出电路,当行输出电路及其负载电路不良,引起流过限流检测电阻R557的电流过大时,R557两端压降势必过大,使PNP型管Q553因发射结正向偏置电压过大而呈饱和导通状态,其集电极电位升高至10V以上,10V稳压管D551齐纳导通,继而使Q856饱和导通,引起综合保护电路起控,电源继电器RL801释放复位,整机处于待机保护状态。
(3)场输出电路工作异常保护电路它是由D451、R454、Q856等组成的。当场输出耦合电容C454漏电短路或场输出锯齿波电流过大时,R454两端压降增大,使D451正向导通,图2电路中C点处于高电位,使综合保护电路因Q856饱和导通而起控,整机处于待机保护状态。
(4)显像管阳极高压过高保护电路它是由R564、R565、R567、D553、D554等组成监控电路来实现该保护功能的。当开关电源稳压控制电路变值引起+B输出端电压偏高或行逆程电容容量变值或失效开路时,行输出变压器T501输出的逆程脉冲电压过高,即显像管阳极高压与灯丝电压过高,逆程电容C555、C556在图2电路中D点处的分压值VD过大。当VD大于36V时,D554齐纳导通,D553正向导通,IC1213⑥脚输入电位升高,致使内部保护电路起控,
脚输出低电平待机控制信号,使Q852截止,引起整机处于待机保护状态,从而达到保护显像管的目的。