一台创维65E810S型机(9R53机芯),上电后指示灯闪烁,不开机。拆机检查,测得开关电源供给主板的12V电压正常。指示灯闪烁,表明时钟振荡(27MHz)及主芯片A9外接复位电路无故障,怀疑系统程序有问题,或者可能是系统检查主芯片IO端口(主要指主芯片与DDR、eMMC或EEP-ROM电路通讯端口)不成功。根据经验,IO端口自检异常的原因多为供电异常,于是参照该机主板的供电系统(如图2所示)。
  
 
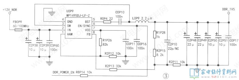
测得U0P2输出3.29V.U2P2输出1.805V,U0P8输出4.97V.U0P10输出1.0V.U1P5输出1.0V,但U0P9输出为0V,不正常。以U0P9为核心的DC-DC电路将输入的12V电压转换成L5V,供给DDR电路,如图3所示。
  
 
测U0P9②脚12V供电正常,但⑦脚(VCC)端电压为0V(该脚为内LDO输出5V测试端),③脚电压为0V。手摸IC体表无温升,表明电路无短路现象。测⑥脚(使能端)电压为0.49V,正常时为1.5V。⑥脚外接使能信号DDR_POWER_EN(来自主芯片),同时通过电阻R0S23接3.3V。检查这部分电路,发现电容C0P16严重漏电。更换C0P16后试机,故障排除。
			版权声明:本文为转载文章,版权归原作者所有,欢迎分享本文,转载请保留出处!
			
		
		
		
		
		
		
	