飞虹电源板在海尔液晶彩电中有应用,该电源板常见故障有交流上电后,电视指示灯有时候亮,有时候不亮,不亮的时候无法开机。该电源板采用P1014作为5V电压产生电路。.出现故障时,测试电源板5V电压为0V,如果等待一会,多插拔几次电源插头,则有时候会输出正常的5V电压。
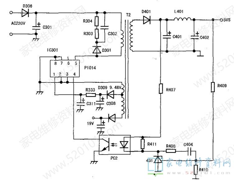
此电源工作过程:220V交流电经D306整流,C301滤波电路得到300V左右直流电压,该电压经开关变压器初级绕组加至IC301的⑤脚,经芯片内部恒流源对1脚电容C311充电。当充电电压上升到8V左右时,内部电路启动,振荡电路得电开始工作,振荡电路产生的PWM信号通过驱动电路使开关管工作在开关状态,变压器初级绕组上产生感应电压。由于绕组间的电磁耦合,反馈绕组产生感应电压经D309、C308、C311、R333,得到的8V左右直流电压加到IC301的①脚。当①脚电压上升到8V左右时,芯片内部的启动电路工作。因IC301的①脚有8V左右电压,维持开关电源的正常工作。C302、 R304、R303、D301组成尖峰吸收保护电路,对开关变压器因漏感产生的尖峰电压进行吸收,以保护IC301芯片内部开关管不被击穿。
通过以上分析可知:该电源振荡、稳压、保护、场效应开关管都集成在芯片内部,外接电路只有IC301供电的①脚、稳压输入④脚,⑤脚接漏极和内部恒流启动,开关变压器。在故障时测试IC301的⑤脚电压为320V,正常;①脚为变化的3.5V,正常应为8V;⑧脚电压由IC301内部恒流源电路对外接电容C311充电后产生。
首先测试C311电容,容量正常,仍将其代换,反复试机,电压恢复为正常8V,每次电源都能正常输出5V待机电压,机器修复。
小结:长时间工作的电源板,电容容易出现问题。在测试容量正常时,也不一定是好的,这点需要注意。文中相关电路见图1。

另有一台同型号彩电,通电后不能开机,指示灯不亮,5V输出为0V。检查发现电源板IC301炸裂。⑤脚PCB铜箔到C301处炸毁,D306二极管短路,交流保险丝开路。更换上述损坏元件,更换IC301 ,开机测试5V还是为0V,测试⑤脚电压为315V,④脚为2.5V,①脚为4.6V,检查替换C311故障依旧。在路测试R303电阻阻值变大,更换R303为10Ω电阻后开机,5V输出正常,电视可以正常收看,故障排除。