海信LED32K01液晶电视灰屏的故障维修

2021-11-22 19:33:45  阅读 688 次 评论 0 条
摘要:

一台海信LED32K01型液晶电视,开机后灰屏,也无声音。根据故障现象分析,该机逻辑电路或屏内电路有问题,无声音应是输入状态不对。拆机检查,发现逻辑板(板号RSAG7.820.4574/ROHVER.A)

      一台海信LED32K01型液晶电视,开机后灰屏,也无声音。根据故障现象分析,该机逻辑电路或屏内电路有问题,无声音应是输入状态不对。拆机检查,发现逻辑板(板号RSAG7.820.4574/ROHVER.A)上一只贴片3脚元件VD2(WSA10)烧堀。因未找到型号完全一样的逻辑板,所以购回型号相近、元件布局一样的逻辑板,但仔细对比后发现两块板的LVDS屏线接口不一样:原板采用FFC/FPC软扁平连接排线,两端都是翻盖下压式接口,而新板采用I-PEX接头,即片插两端带卡扣式。更换逻辑板上口线接口后,连接好屏线试机,面板上蓝色指示灯亮一下即灭,正常时蓝色指示灯一直亮。断开逻辑板到液晶屏左边板(板号RSAG7.820.4203)的软排线试机,蓝色灯不再熄灭,说明左边板上有元件短路。在路测量,发现贴片电容C5的正反向阻值均很小,如图1所示。在C5两端外接5V/12A的电源,通电,绕开短路点,这时测得C5的正反向阻值分别为2k和3.8k,上电后C5两端电压为13.5V,这时面板上蓝灯亮,但背光不亮。

海信LED32K01液晶电视灰屏的故障维修 第1张

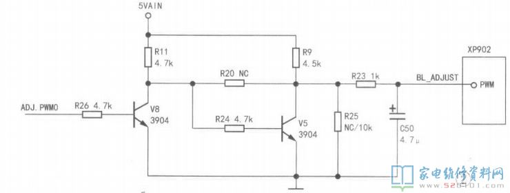
     测量电源板上与主板连接插座XP902中STB端电压为3V,但SW与PWM端电压都为0V,看来主板未发出开机信号。测量主板(板号RSAG7.820.4359)上的5V、L26V、L8V、2.5V、3.3V电压都正常,怀疑软件数据异常。用编程器刷机后试机,SW端电压变为3.3V,但PWM端电压仍为0V。试将SW、PWM端短接,背光亮,图像正常。检查PWM信号控制电路,如图2所示,发现未安装电阻R26(4.7K)、R23(1K)。在R26和R23的位置上补装两只普通碳膜电阻(如图3所示)。

海信LED32K01液晶电视灰屏的故障维修 第2张

海信LED32K01液晶电视灰屏的故障维修 第3张

     通电试机,故障排除。此时测得PWM端电压为3V,虽然故障排除,但笔者心存疑问:此机未安装R26、R23,为何之前背光能亮?望高手指点。

版权声明:本文为转载文章,版权归原作者所有,欢迎分享本文,转载请保留出处!