接修一台3D43A5000iV型等离子彩电(机芯:PM38iD,电源组件物料描述:LJ44-00229D,三星屏S43AX-YD01),故障现象为不开机。分析检修:检修流程如下:(1)通过电源组件单独判断,断开电源组件所有连线,将电源组件上插座CN803的③脚(GND)与⑤脚(PS -ON)短接,①脚(5V)与⑥脚(VS-ON)短接,是否输出正常的5V、PFC.VS.VA.15V等电压;(2)采用电源单独判断方式,若检查输出电压均正常,即可判断屏上其他组件有问题,逐一排查;(3)采用电源单独判断方式,若检查任何一路输出电压异常,即对该异常电压的形成电路进行检查。
通过电源单独判断方式,检查发现VS电压为0V,说明电源组件本身存在故障。顺路检查其他几组(VA、15V等)电压(除待机5V正常外),均偏低,PFC电压也为0V。随后,在路检测PFC的驱动MOS管QP801S、QP802S均已击穿短路,分析电源组件的工作,原理得知:只有PFC电压正常输出后,才能给VS、VA形成电路供电,所以可判断VS、VA等电压偏低即PFC电压形成电路有问题。PFC电压( 390V )是如何形成的呢?
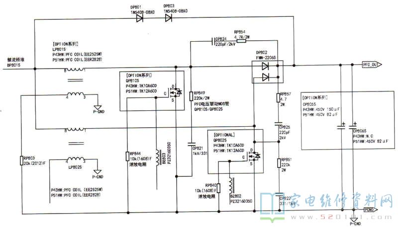
在待机时,交流电经两级进线抗干扰电路和桥式整流滤波后,电源芯片ICM801S自激振荡,并在开关变压器TM801S的6绕组产生感应电动势,通过二极管DM805整流电容 CM806滤波,产生16V给QM801的集电极供电,使其处于待命状态。当二次开机后,主板发出低电平PS-ON信号(或模拟接地),使QM853截止,光耦PCM802S导通量增大,QM801随之导通,形成vcC_ PFC电压(12V)。同时,电源组件管理芯片IC Q851(MCV14A-I/SL )的①脚得到5V电压和逻辑组件送来的VS-ON高电平信号后,分别输出MAIN ON、B15V _ON、A5V_ ON、B5V_ ON开关控制信号,到各自电压形成电路中进行控制。而pFC电压驱动芯片ICP801S(SPC1012T )的②脚在得到VCC、FFC电压后,内部电路开始工作,从ICPB01S的①、④脚输出两路驱动脉冲信号,分别送至QP808、QP809和QP806、QP807进行前级放大,再经限流电阻RP845.RP841 来驱动QP801S、QP802S处于导通和截止的交替状态。当从其①脚输出驱动脉冲时, QP808导通,QP809截止,致使QP801S导通,此时储能电感LMB801S电流增大开始储能;当从其④脚输出驱动脉冲时,QP806导通,QP807截止,致使QP802S导通,此时储能电感LM802S电流增大开始储能。当MOS开关管QP801S或QP802S分别处于截止状态时,储能电感LS801S或LM802S开始释放能量,并通过DP802整流,CP805S.CP806S滤波后,形成PFC_ oUT电压( 390V),此时,PFC电路进入正常工作状态。PFC电路正常工作后,VS.VA、15V等电压的形成电路也随之工作并产生。更换QP801S、QP802S后,开机检查发现PFC_ out电压有点不稳定,且有啸叫声。仔细检测,发现QP801S栅极的泄放电组RP844( 10k)已变质,造成开关管在截止时无法将电流通过该泄放电组到地形成回路,而使开关管不能完全处于截止状态,将RP844换新后故障排除。为保险起见,同时更换另一只泄放电组RP840,以保障PFC_ ouT电压更加稳定输出。相关电路如下图所示。

提示:在维修等离子彩电电源时,要清楚各路电压形成的逻辑时序关系,不然容易处处碰壁,无从下手。另外,当发现有多只MOS开关管击穿短路时,千万要将相邻元件全部检查,避免上电后再烧MOS管。