场块损坏通常只会引起水平一条亮线或无光栅故障,而对于新型的场块则可能会引起水平枕形失真,请看实例。  
    一台创维25NF8800(5T10机芯)彩电,出现水平枕形失真现象。  
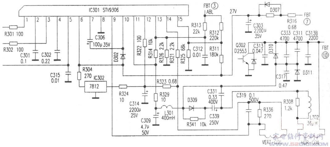
    测枕校电感L301两端对地直流电压为0V,对地直流电阻值仅为10Ω左右,显然不正常。检测阻尼管D311及C317、C309(见附图),无漏电短路现象,怀疑场块(STV9306)11脚对地短路。焊下场块测量11脚对⑧脚地端确实短路.说明场块损坏。更换场块后故障排除。  
    STV0306应用在新型大屏幕彩电中,是受I2C总线控制的场输出集成电路,内部还集成了图像几何失真校正电路,使得枕校电路变得非常简单。11脚是东西枕校输出端,对地短路后没有场频抛物波输出,所以产生水平枕形失真故障。STV9306各脚功能与实测数据见表。 
			版权声明:本文为转载文章,版权归原作者所有,欢迎分享本文,转载请保留出处!
			
		
		
		
		
		
		
	 
								