长虹LED42560(LJ1W)液晶电视黑屏有声音的故障维修

2022-10-11 18:43:02  阅读 1260 次 评论 0 条
摘要:

接修一台长虹LED42560(LJ1W)型液晶彩电,黑屏,伴音正常。开机后观察背光不亮,怀疑背光电路异常。该机电源组件型号为MPS30D-2MA 240,背光电路由OB3350(IC1 )、功率管Q11、

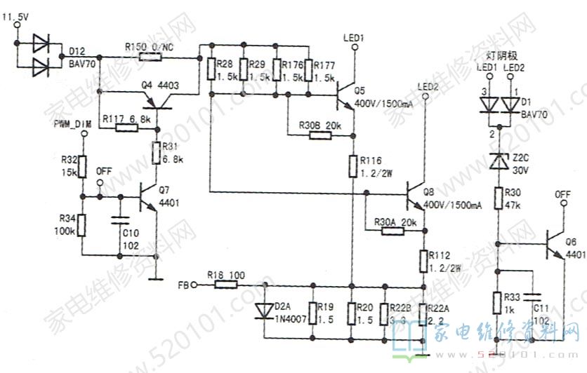
      接修一台长虹LED42560(LJ1W)型液晶彩电,黑屏,伴音正常。开机后观察背光不亮,怀疑背光电路异常。该机电源组件型号为MPS30D-2MA 240,背光电路由OB3350(IC1 )、功率管Q11、Q34和储能电感L3、自举二极管D11、储能电容EC2、EC43组成。测LED+电压为35.5V(约等于主电源输出电压),正常时应为105V,判定LED+电压形成自举电路没有工作。测OB3350①脚供电11.5V正常,⑧脚(PWM)背光亮度输入端电压为2.5V,也正常。测⑦脚(OVP )外接元件R23(270kΩ)、R151 (150k2).R422 (10kΩ)、R10(10kΩ),④脚(CS)电流检测电路中的R175(0.47Ω)、R15、R16(0.47Ω)、R17( 1.5Ω )均正常。代换IC1故障依旧,怀疑恒流控制电路有故障,如图1所示。

长虹LED42560(LJ1W)液晶电视黑屏有声音的故障维修 第1张

      PWM_DIM信号经Q7、Q4电流放大后,分别接灯串LED1、LED2电流控制管Q5.Q8基极,通过对Q5、Q8基极电压的控制,实现灯电流大小的控制。灯电流通过R19、R20等电阻建立电压,经R18反馈回OB350⑤脚,经过IC内电路校正②脚输出的驱动脉冲频率。Z2C与Q6组成灯条短路保护电路。当灯条严重短路时,阴极电压瞬间上升,Q6饱和导通,将Q7基极接入地端,Q7、Q4截止,Q5、Q8停止工作。

      为快速判定故障,断开Q6通电,背光亮,说明Q6所在的检测电路有故障。经查z2c击穿。将ZC2换新后试机,故障排除。此时Q7基极电压为0.7V,Q4集电极电压为11.5V,Q8、Q5基极电压均为0.65V。

版权声明:本文为转载文章,版权归原作者所有,欢迎分享本文,转载请保留出处!