接修一台三星LA40B530P7R型液晶电视,开机后有声音无图像,显示屏无光。打开后盖,发现背光不亮。该机电源板型号为
BN44-00264A,采用电源+背光灯二合一板的主电源电路。主电源由厚膜电路STR-W6252( UM801S )变压器TM801S、稳压控制电路UM851、PC801S为核心组成,一是形成+5.3V、13V电压,为主板和背光灯驱动电路SEM2006(UI801S) 供电;二是产生VCC电压,经QB801开/待机控制后为PFC驱动电路FAN7530(UP801S)供电,PFC启动后将主电源供电提升到+380V。
测量CNM802端输出电压+5.3V、+13V都正常,27脚DET-5V没有电压,正常应该为3.6V左右。无意中开启电视,发现背光被点亮,反复开、关机几次均正常,27脚DET-5V电压也有了,很是奇怪,试机一个小时未见异常。第二天准备再试一下,如果没问题就可能是哪里接触不良,焊一焊就好了。开机,背光却又不亮了,连续几次都不见背光灯点亮,怀疑是不是和市电有关系。测量市电为224V,正常;找来调压器,将电压调至AC230V ,开机依旧如故;再将电压调至AC235V,开机后背光灯点亮。经仔细分析,觉得背光电路没有问题,问题应出在PFC电路上。
测量CNM802端输出电压+5.3V、+13V都正常,27脚DET-5V没有电压,正常应该为3.6V左右。无意中开启电视,发现背光被点亮,反复开、关机几次均正常,27脚DET-5V电压也有了,很是奇怪,试机一个小时未见异常。第二天准备再试一下,如果没问题就可能是哪里接触不良,焊一焊就好了。开机,背光却又不亮了,连续几次都不见背光灯点亮,怀疑是不是和市电有关系。测量市电为224V,正常;找来调压器,将电压调至AC230V ,开机依旧如故;再将电压调至AC235V,开机后背光灯点亮。经仔细分析,觉得背光电路没有问题,问题应出在PFC电路上。
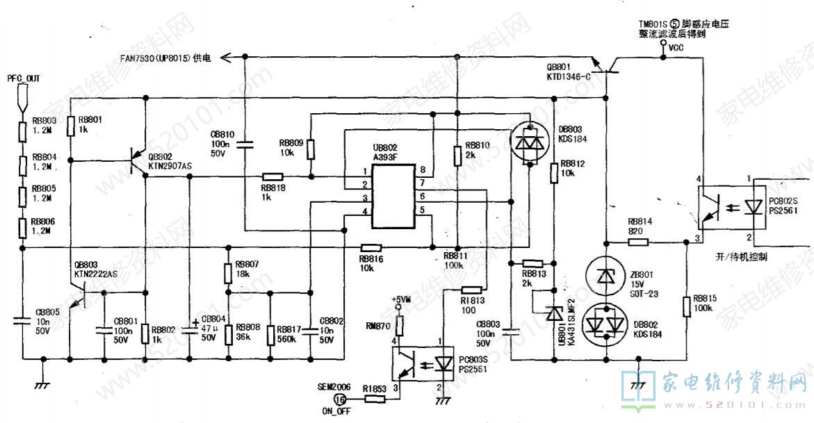
用万用表测量PFC输出电压只有312V,市电低一点时只有300V,正常应为380V,怀疑因PFC电压低导致运放比较器A393F因采样电压过低而保护。由于该机背光功放管直接采用PFC电压供电,所以PFC电压的正常与否对背光电路极为重要。遥控开机后,逆变背光电路( SEM2006 )和PFC电路( FAN7530)同时得电,如果此时背光电路工作,PFC电路可能尚未正常工作,会影响整机工作。另外,当PFC电路有故障时,PFC电压过低时会造成功放管负载过重,所以增加了背光使能电路。该机的PFC电压检测电路如图1所示。
A393F(UB802)是一块是双运放IC,在该电路中作为比较器使用,②脚、⑥脚分别是两个比较器的反相输入端,通过UB801钳位于2.5V;③脚、⑥脚正相输入端通过对PFC电压取样,正常工作时(实测PFC电压380V、③脚2.15V、⑤脚3.15V),①脚输出低电平(③脚电压低于②脚)、⑦脚输出高电平(⑤脚电压高于⑥脚)。①脚低电平不会使QB803.QB802动作,⑦脚高电平使光耦PC803S导通,+5VM通过RM870、PC830S\R1853给SEM2006的16脚送入高电平使能信号,背光电路SEM2006工作。
当PFC电压低到一定程度时,UB802⑤脚电压会低于⑥脚电压,⑦脚输出低电平,PC803S截止,背光控制IC( SEM2006 )因16脚失去高电平使能信号,背光电路不工作;当PFC电压异常升高到一定值时,③脚电压会高于②脚电压,①脚输出高电平,使接成可控硅形式的QB803和QB802相继导通,将QB801基极电位拉低, QB801截止,PFC电路失去供电停止工作,由于QB803和QB802接成可控硅形式有自锁功能,所以需断电才能解除保护。经仔细检查PFC电路,发现功率因数校正集成电路FAN7530损坏,连带RP821 RP822、RP815、RP805损坏。更换上述元件后开机,背光灯正常,PFC电压上升到388V,至此整机恢复正常工作状态.FAN7530工作参数见表1。
版权声明:本文为转载文章,版权归原作者所有,欢迎分享本文,转载请保留出处!
